EasyManua.ls Logo

Siemens 7KE85 - Function Description

Siemens 7KE85
490 pages
Print Icon
To Next Page IconTo Next Page
To Next Page IconTo Next Page
To Previous Page IconTo Previous Page
To Previous Page IconTo Previous Page
Loading...
[dwfncurr-161012-01.tif, 1, en_US]
Figure 7-63 Structure/Embedding of the 3-Phase Voltage/Current Function
A maximum of 3 function blocks of the same type can be entered or removed within the function. For unam-
biguous differentiation the function blocks automatically receive a sequential number in the name of the func-
tion block, for example, Trig I RMS 1, Trig I RMS 2, and Trig I RMS 3.
Each function block contains the level trigger Max. trigger and Min. trigger, as well as the gradient
trigger dM/dt rise (/Filter time) and dM/dt drop active of the corresponding measurand.
Function Description
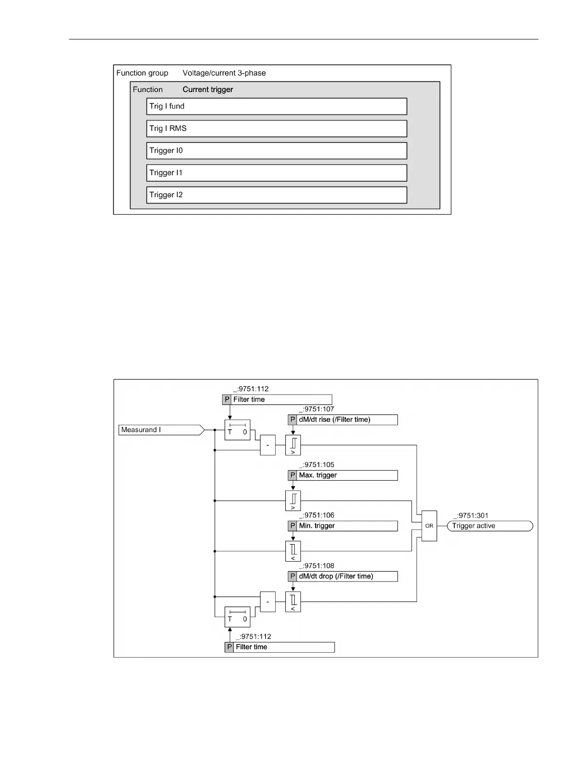
Logic
The following logic diagram shows the operating state of the current trigger.
[dwlotrii-161012-01.tif, 1, en_US]
Figure 7-64
Logic Diagrams of the Current Trigger
The function Current trigger is subdivided into Level and Gradient trigger.
7.5.2.3
Fault Recorder
7.5 Trigger Functions 3-Phase
SIPROTEC 5, Fault Recorder, Manual 313
C53000-G5040-C018-5, Edition 11.2017

Table of Contents

Related product manuals