EasyManua.ls Logo

Siemens SINAMICS G120 - Page 11

Siemens SINAMICS G120
32 pages
To Next Page IconTo Next Page
To Next Page IconTo Next Page
To Previous Page IconTo Previous Page
To Previous Page IconTo Previous Page
Loading...
Installing
3.3 Terminal strips on CU240B-2 Control Units
CU240B-2 and CU240E-2 Control Units
Compact Operating Instructions, 04/2015, A5E35792002B AA
11
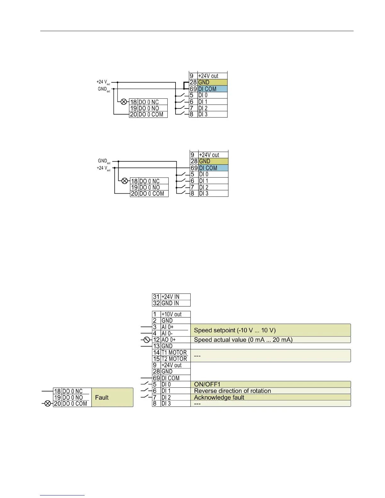
Additional options for wiring the digital inputs
Connecting P-switching contacts with an external
power supply
You must remove the jumper b
etween
terminals 28 and 69 if it is necessary to
have electrical isolation between the
external power supply and the internal
inverter power su
pply.
Connecting M-switching contacts with an external
power supply
It is not permissible that terminals 28 and
69 are connected with one a
nother.
Factory setting of the terminal strip on the CU240B-2
The factory setting of the terminals depends on whether the Control Unit has a PROFIBUS /
PROFINET interface.
Control Units with USS interface
The fieldbus interface is not active.
--- No function.
DO 0: p0730
AO 0: p0771[0]
DI x: r0722.x
AI 0: r0755[0]
Speed setpoint (main setpoint): p1070[0] = 755[0]
Figure 3-2 Factory settings of the CU240B-2 Control Unit

Other manuals for Siemens SINAMICS G120

Related product manuals