EasyManua.ls Logo

SIMAG SP 125 - Page 38

SIMAG SP 125
44 pages
Print Icon
To Next Page IconTo Next Page
To Next Page IconTo Next Page
To Previous Page IconTo Previous Page
To Previous Page IconTo Previous Page
Loading...
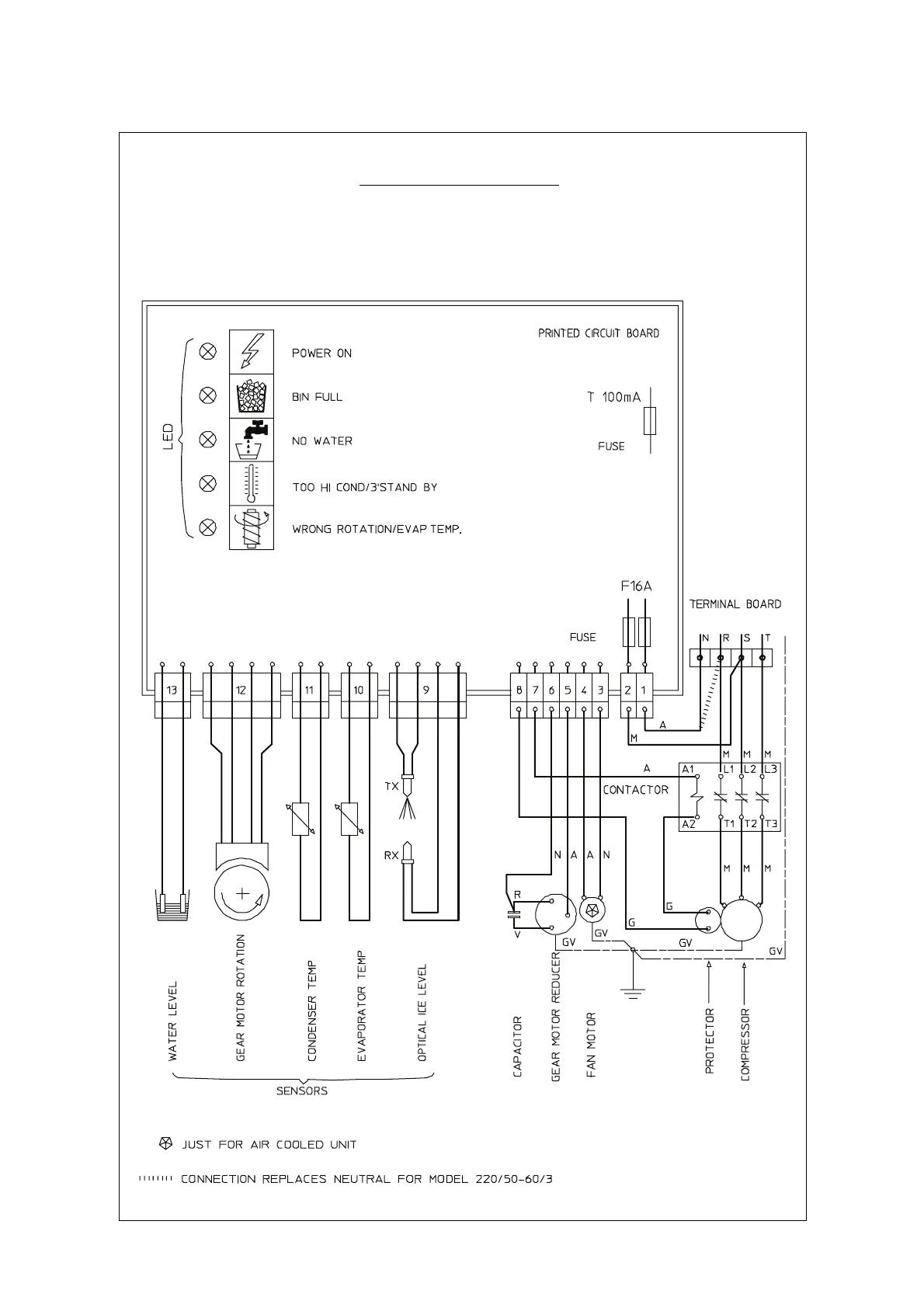
WIRING DIAGRAM SPN 605
AIR AND WATER COOLED
THREE PHASE
Page 37
GV - YELLOW GREEN
B - WHITE
G - GREY
N - BLACK
A - BLUE
M - BROWN
V - GREEN

Related product manuals