EasyManua.ls Logo

Skutt KilnMaster - Wiring Diagrams

Skutt KilnMaster
68 pages
Print Icon
To Next Page IconTo Next Page
To Next Page IconTo Next Page
To Previous Page IconTo Previous Page
To Previous Page IconTo Previous Page
Loading...
56
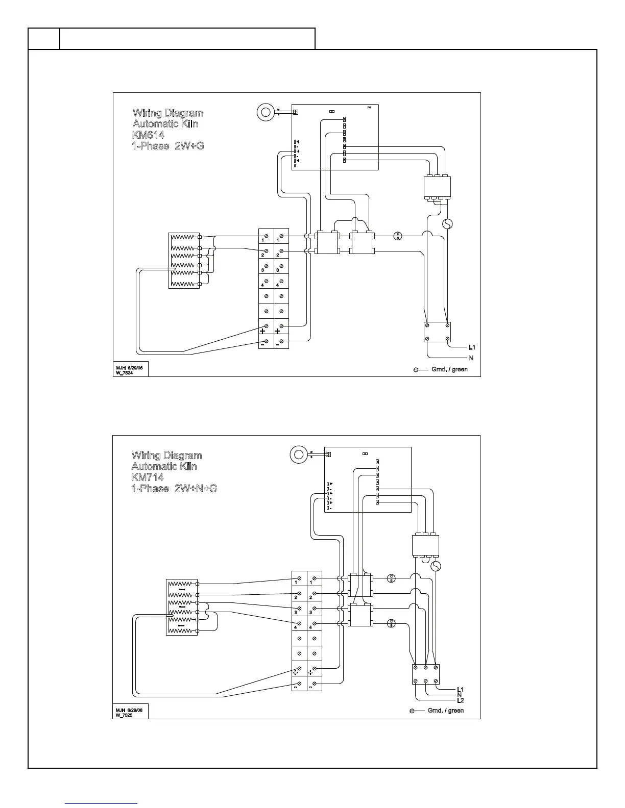
KM714 1 Phase
KM614 1 Phase
S
C
700
X
W
1
S
2
3
A
C
A
-
+
+
-
-
+
B
1
2
1
2
3
4 4
3
+ +
N
L1
- -
W_7524
Automatic Kiln
KM614
1-Phase 2W+G
MJH 6/29/06
Wiring Diagram
Grnd. / green
Relay
Relay
Current
Sensor
S
C
C
S
N
Element
Element
Element
X
W
1
S
2
3
A
C
A
-
+
+
-
-
+
B
1
2
1
2
3
4 4
3
+ +
L2
L1
- -
W_7525
Automatic Kiln
KM714
1-Phase 2W+N+G
MJH 6/29/06
Wiring Diagram
Grnd. / green
Current
Sensor
Wiring Diagrams

Table of Contents

Related product manuals