EasyManua.ls Logo

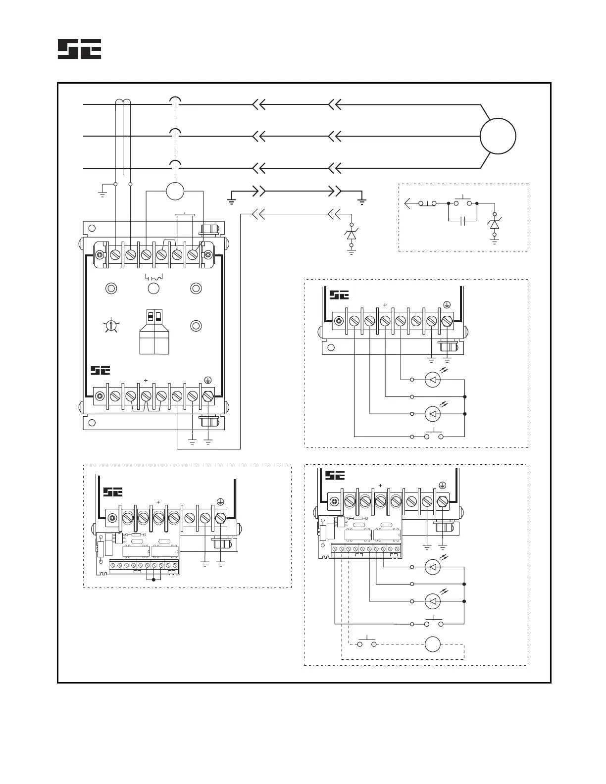
Startco SE-105 - Ground-Check Termination; Typical Application

Startco SE-105
15 pages
Print Icon
To Next Page IconTo Next Page
To Next Page IconTo Next Page
To Previous Page IconTo Previous Page
To Previous Page IconTo Previous Page
Loading...
Startco Engineering Ltd. Page 2
SE-105 Ground-Fault Ground-Check Monitor Rev. 9
Pub. SE-105-M, November 24, 2005.
F1
F2
CT200
GROUND
GROUND CHECK
UV
120 VAC
GROUND-CHECK
TERMINATION
5.6-V
ZENER
DIODE
5.6-V
ZENER
DIODE
STOP
HOLD-IN
CONTACT
START
USE LOW-
LEVEL
CONTACTS
ALTERNATE TERMINATION CIRCUIT
FOR REMOTE CONTACTOR CONTROL
LOAD
GROUND-FAULT
INDICATOR
GROUND-CHECK
INDICATOR
RESET SWITCH
RED
GREEN
REMOTE INDICATION AND RESET
LN
GC
G
GC
G
R
S
1
R
S
2
C
G
I
G
R
I
+
S
W
K1 K2
SW CI/GI +
GI/RI
TB1
F2
R
S
1
R
S
2
C
G
I
G
R
I
+
S
W
K1 K2
SW CI/GI +
GI/RI
TB1
F2
GROUND-FAULT
INDICATOR
GROUND-CHECK
INDICATOR
RESET SWITCH
RED
GREEN
RK-13 CONNECTION WITH REMOTE INDICATION AND RESET
ALTERNATE
RESET CIRCUIT
24-120 Vac/Vdc
K1 CLOSES ON GROUND-CHECK VALID,
DO NOT USE K1 IN A TRIP CIRCUIT.
K2 CLOSES ON GROUND-FAULT TRIP.
K1 K2
RK-13 CONNECTION WITHOUT REMOTE INDICATION OR RESET
F2
K1 K2
RESETGROUND
FAULT
GF TRIP
TIME (s)
POWER
GROUND
CHECK
CT1
CT2
AB
GICISW
L1
GC
L2
G
MODE
GF
0.1 2.0
1.0
4.0 A
2.0 A
0.5 A
SH
UV
STARTCO
ENGINEERING LTD.
GF-GC MONITOR
SE-105
GICISW GC G
STARTCO
ENGINEERING LTD.
GF-GC MONITOR
SE-105
GICISW GC G
STARTCO
ENGINEERING LTD.
GF-GC MONITOR
SE-105
GICISW GC G
STARTCO
ENGINEERING LTD.
GF-GC MONITOR
SE-105
GI
+
CI
SW
GI
+
CI
SW
FIGURE 1. Typical Application.