EasyManua.ls Logo

Sterling M2B+ - Control Board Layout; DAC Board Layout (Optional)

Sterling M2B+
65 pages
Print Icon
To Next Page IconTo Next Page
To Next Page IconTo Next Page
To Previous Page IconTo Previous Page
To Previous Page IconTo Previous Page
Loading...
M2B+ Controller
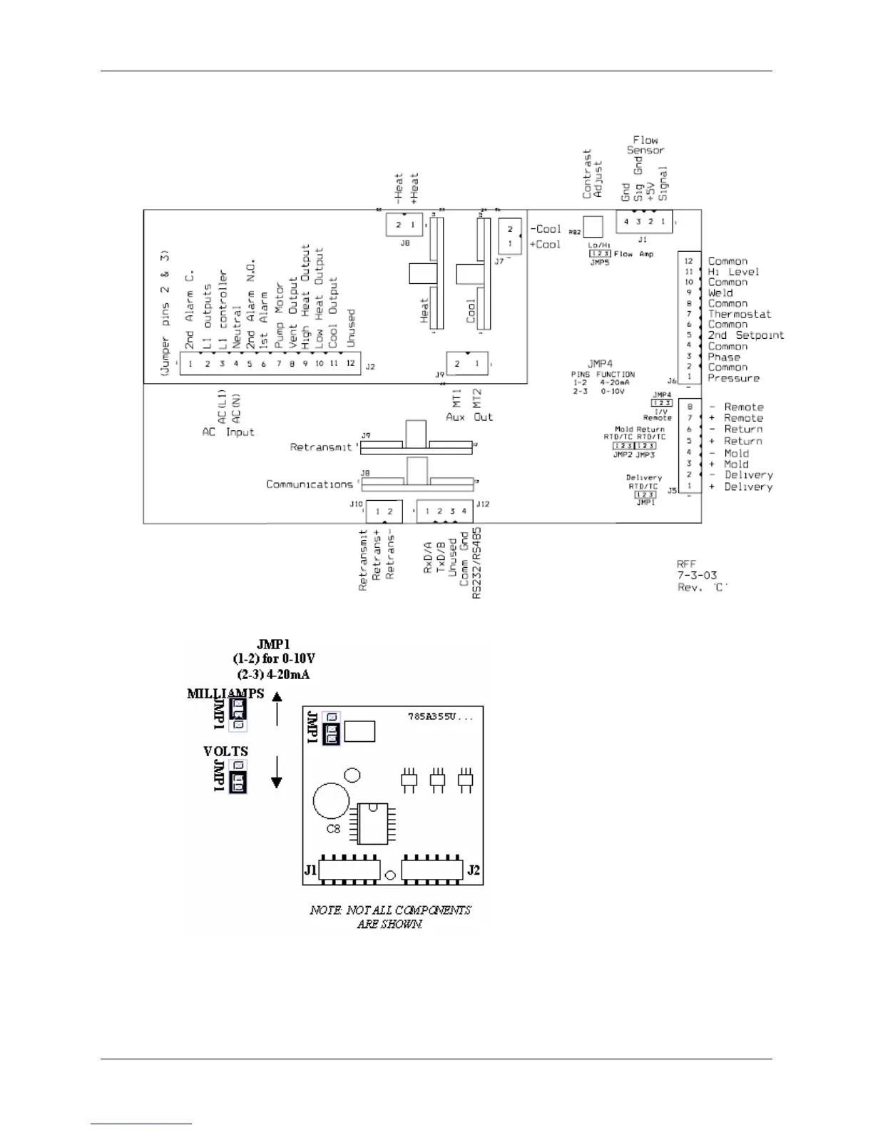
7-2 Control Board Layout
7-3 DAC Board Layout (Optional)
64 of 65 Chapter 7: Appendix

Table of Contents