EasyManua.ls Logo

STIEBEL ELTRON wpf 20 - Specification; Standard Control

STIEBEL ELTRON wpf 20
36 pages
To Next Page IconTo Next Page
To Next Page IconTo Next Page
To Previous Page IconTo Previous Page
To Previous Page IconTo Previous Page
Loading...
12 Specification
12.1 Standard control
O
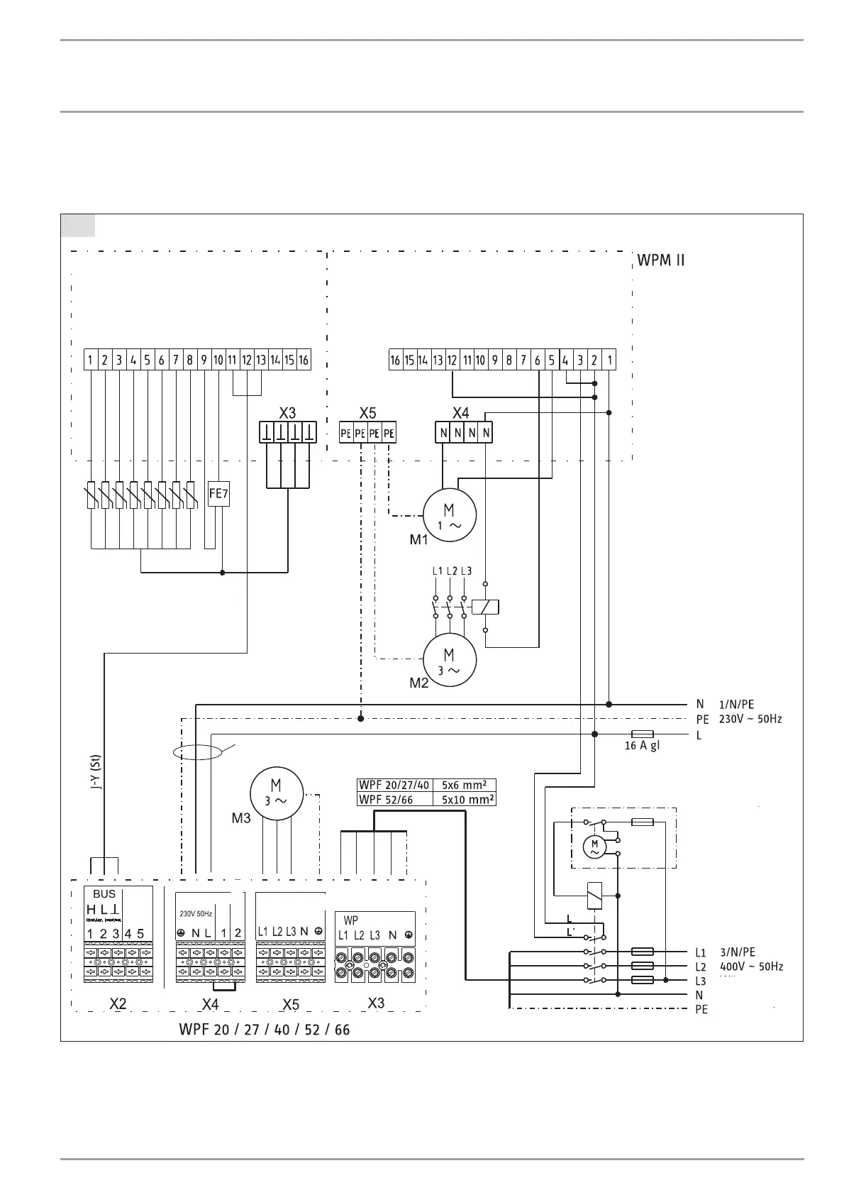
Power connection diagram for heat pumps WPF 20 / 27 / 40 / 52 / 66 with heat pump manager WPM II
C26_03_01_0800
Outside temp. semsor
Flow temp. sensor
Return temp. sensor
DHW temp. sensor
HS 2 sensor
Source temp. sensor
Mixer temp. sensor
Analog output
1 FE 7
2 FE 7
BUS H
BUS L
BUS -
BUS +
DCF
DCF
Solar
Mixer -
Mixer +
HS 2
HS 2
DHW circ. pump
DHW
Heating circuit 2
Heating circuit 1
Source
Buffer 2
Buffer 1
Pumps L
EVU L'
Mains L
Mains N
Control phase L' with
power-OFF periood
Time switch for power-OFF periods
Supply from the
domestic meter
3x1.5 mm
2
2x2x0.8
Sensor
Brine
pump
(Mains)
Heat pump
electricity
meter
Ext. control.
(Mains) (Mains)
X2
X1
M1 Circulation pumps (max. 2 A gl)
Supply from the domestic meter
M2 Circulation pump (three-phase)
Supply from the heat pump electricity meter
M3 Circulation pump (three-phase)
Supply from the heat pump electricity meter
INSTALLATION
TROUBLESHOOTING
19 | WPF 20/27/40/52/66 www.stiebel-eltron.com

Other manuals for STIEBEL ELTRON wpf 20

Related product manuals