EasyManua.ls Logo

Sullair 4512 - Wiring Diagram, MFV Air-Cooled

Sullair 4512
146 pages
Print Icon
To Next Page IconTo Next Page
To Next Page IconTo Next Page
To Previous Page IconTo Previous Page
To Previous Page IconTo Previous Page
Loading...
3.11
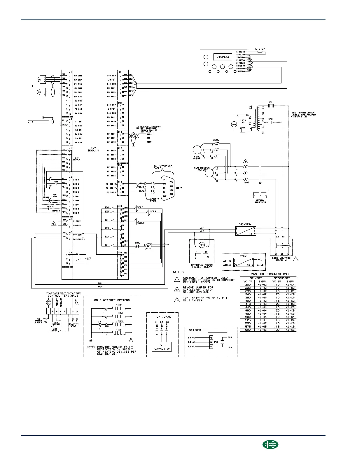
WIRING DIAGRAM, MFV AIR-COOLED
02250156_577R04-1
SECTION 3
34
3000-4500 Operator’s Manual and Parts List
®SULLAIR®

Table of Contents

Other manuals for Sullair 4512

Related product manuals