EasyManua.ls Logo

Swift Group Basecamp 2018 - Wiring Diagrams

Swift Group Basecamp 2018
159 pages
Print Icon
To Next Page IconTo Next Page
To Next Page IconTo Next Page
To Previous Page IconTo Previous Page
To Previous Page IconTo Previous Page
Loading...
MAINTENANCE
140
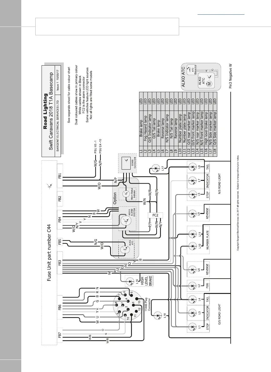
WIRING DIAGRAM - ROAD LIGHTING
Back to section menu

Table of Contents

Related product manuals