EasyManua.ls Logo

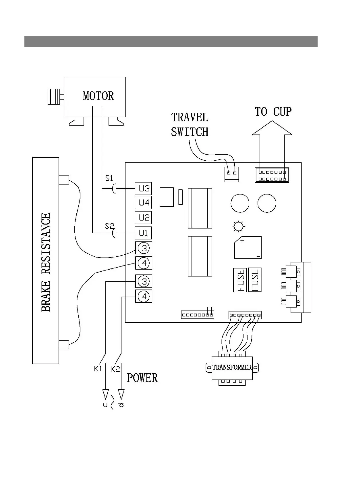
Talyn Plus 2 - Appendix 1: Power Board Layout Diagram; Power Board Component Arrangement

Talyn Plus 2
31 pages
Print Icon
To Next Page IconTo Next Page
To Next Page IconTo Next Page
To Previous Page IconTo Previous Page
To Previous Page IconTo Previous Page
Loading...
25
APPENDIX 1 POWER DOARD LAYOUT