EasyManua.ls Logo

Technics SA-DA10 - Page 116

Technics SA-DA10
149 pages
Print Icon
To Next Page IconTo Next Page
To Next Page IconTo Next Page
To Previous Page IconTo Previous Page
To Previous Page IconTo Previous Page
Loading...
R413 1K
R414 1K
R415 1K
R416 1K
C435
100P
C436
100P
R417 1K
R418 1K
R419 1K
R420 1K
C437
100P
C439
330P
C438
100P
C440
330P
L CH
R CH
TV
SL CH
SR CH
DVD
JK407
JK406
L CH
R CH
DVD
C CH
SW CH
DVD
R471
100K
R472
100K
R474
47K
R473
47K
C471
50V4.7
C472
50V4.7
C477
25V10
C478
25V10
C475
0.01
C476
0.01
R475
100K
R476
100K
R478
47K
R477
47K
C473
50V4.7
C474
50V4.7
C479
0.01
C480
0.01
IC406
5
67
4
32
1
8
C1235
25V10
R1233
10K
R1232
47K
R1236
1K
C1237
0.47
R1231
4.7K
C1234
0.1
C1238
0.01
R1230
4.7K
C1239
0.01
C1202
4700P
C1201
4700P
C1206
3900P
C1205
3900P
C1210
0.01
C1209
0.01
R1202
47K
R1201
47K
C1204
16V33
R1204
1K
C1203
16V33
R1203
1K
R1206
2.2K
R1208
4.7K
C1208
470P
R1207
4.7K
R1205
2.2K
C1207
470P
C1241
270P
R1211
3.3K
R1213 1K
R1209 3.3K
R1212
3.3K
C1242
270P
R1214
1K
R1210
3.3K
C1212
25V10
C1211
25V10
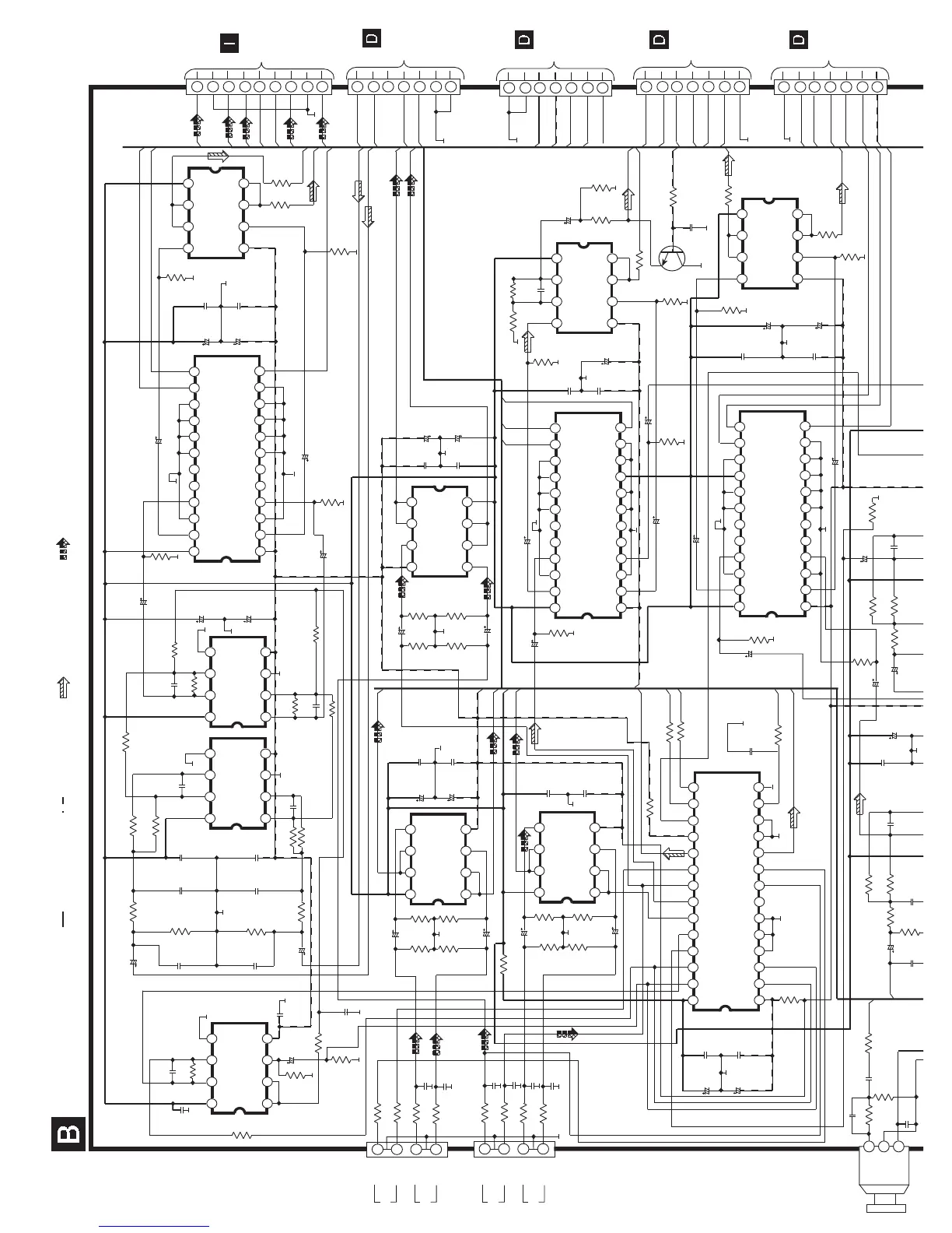
SCHEMATIC DIAGRAM - 2
SURROUND CIRCUIT
IC1205
5
67
4
32
1
8
IC1201
5
67
4
32
1
8
IC1202
5
67
4
32
1
8
IC405
5
67
4
32
1
8
IC1211
21
22
23
24
4
32
1
17
18
19
20
13
1415
16
8
76
5
12
11
10
9
VDD
R_OUT
GND
R_IN
GND
GND
CS2
GND
STB1
DT1
VSS
L_OUT
GND
L_IN
CS1
GND
GND
GND
GND
CLK1
C1244
50V4.7
R1238
47K
R1237
47K
C1243
50V4.7
C1245
50V4.7
C1246
50V4.7
C1254
25V10
C1253
25V10
C1252
0.1
C1251
0.1
R1240
100K
R1239
100K
IC1208
5
6 7
4
3
2
1
8
R1241
100
R1242
100
R444
100K
R443
100K
R445
47K
R446
47K
C418
25V10
C417
25V10
IC404
5
6 7
4
3
2
1
8
C446
25V10
C445
25V10
C420
0.01
C419
0.01
4
3
2
1
8
7
6
5
9
L_DSP
R_DSP
DT_VR
ST_VR
DVD_L
DVD_R
D_C
VR_REF
VR_PS
D_SR
TO
VOLUME
CIRCUIT
(CP451) ON
SCHEMATIC
DIAGRAM-10
D_SL
R_OUT
L_OUT
CK_VR
D_R
D_L
C413
25V10
C414
25V10
C415
0.01
C416
0.01
R437
+14V
D_SL
D_SR
-14V
D_C
C1282
50V4.7
R1252
47K
C1284
50V4.7
ST_VR
DT_VR
-14V
C1291
0.1
C1292
0.1
C1294
25V10
CK_VR
R1254
100K
C1281
50V4.7
C1283
50V4.7
R1251
47K
R1253
100K
R1257
100
C_OUT
R1258
120
R1256
2.7K
C1286
0.1
R1260
1K
R1259
47K
C1295
25V10
C1296
0.1
R1275
4.7K
TO
MAIN
CIRCUIT
(CP1202) ON
SCHEMATIC
DIAGRAM-5
4
3
2
1
7
6
5
CN1202
REC_L
REC_R
AGND
SOUT_L
SOUT_R
TO
MAIN
CIRCUIT
(CP1201)ON
SCHEMATIC
DIAGRAM-5
4
3
2
1
7
6
5
CN1201
AGND
+14V
-14V
CK_SEL
DT_SEL
ST_SEL
TO
MAIN
CIRCUIT
(CP1204) ON
SCHEMATIC
DIAGRAM-5
4
3
2
1
7
6
5
CN1204
AGND
SW_OUT
C_OUT
SR_OUT
SL_OUT
R_OUT
L_OUT
SW_OUT
TO
MAIN
CIRCUIT
(CP1203) ON
SCHEMATIC
DIAGRAM-5
4
3
2
1
7
6
5
CN1203
AGND
CM_RQM
CM_RQS
CM_CK
CM_DON
CM_DIN
MUTE_S
4.7K
REC_R
REC_L
R442
R441
10K
10K
CK_SEL
DT_SEL
R440
10K
ST_SEL
C488
100P
R439
1K
C1258
50V4.7
IC1213
21
22
23
24
4
32
1
17
18
19
20
13
1415
16
8
76
5
12
11
10
9
VDD
SR_OUT
GND
SR_IN
GND
GND
CS2
GND
STB3
DT3
VSS
SL_OUT
GND
SL_IN
CS1
GND
GND
GND
GND
CLK3
C1279
25V10
C1280
25V10
C1277
0.1
C1278
0.1
MUTE_S
R1250
100
SR_OUT
R1246
100K
R1244
47K
C1256
50V4.7
R438
1K
R1243
47K
C1257
50V4.7
R1245
100K
R1249
100
SL_OUT
DT_VR
ST_VR
CK_VR
JK1301
R1301
3.3K
DIGITAL IN TV
C1301
15P
R1302
1K
C1302
0.01
R1303
47
DG1
C1303
0.1
C1213
4700P
R1221
47K
C1215
16V33
LS_DSP
R1215
1K
C1217
2200P
R1219
2.2K
R1217
18K
C1219
100P
C1223
25V10
C1221
0.01
C1255
50V4.7
R1224
1K
R1226
18K
C1228
16V33
R1228
2.2K
C1232
0.015
C1233
25V10
R1229
47K
IC1210
5
6
7
4
3
2
1
8
Q1201
IC1212
21
22
23
24
4
32
1
17
18
19
20
13
1415
16
8
76
5
12
11
10
9
VDD
SW_OUT
GND
SW_IN
GND
GND
CS2
GND
STB2
DT2
VSS
C_OUT
GND
C_IN
CS1
GND
GND
GND
GND
CLK2
IC1209
5
6
7
4
3
2
1
8
IC403
21
22
23
24
4
32
1
17
18
19
20
13
14
15
16
8
76
5
12
11
10
9
VDD
VSS
GND
25
26
27
28
STB
CLK
DATA
OUTPUT
GND
VCC
1
2
3
W451
IC1202
NJM4580EDTE1
MIXER
IC1201
NJM4580EDTE1
BUFFER AMP
IC1205
NJM4580EDTE1
BUFFER AMP
IC1211
TC9459F
SOUND CONTROLLER
(VOLUME)
IC1208
NJM4580EDTE1
BUFFFER AMP
IC405,IC406
NJM4580EDTE1
BUFFER AMP
IC404
NJM4580EDTE1
BUFFER AMP
IC1212
TC9459F
SOUND CONTROLLER
(VOLUME)
IC1209
NJM4580EDTE1
BUFFER AMP
IC403
TC9162AN
IC SELECTOR
IC1213
TC9459F
SOUND
CONTROLLER
(VOLUME)
IC1210
NJM4580EDTE1
BUFFER AMP
Q1201
2SD1915FTA
MUTING
14.06V
-16.35V
14.06V
-16.36V
-16.36V
14.06V
-16.36V
14.06V
-16.29V
14.05V
14.06V
-16.32V
14.06V
-16.38V
-16.35V
14.06V
-16.33V
14.05V
14.05V
-16.37V
14.05V
14.06V
-16.31V
14.05V
14.06V
14.05V
-16.34V
14.06V
14.06V
0.76V
0V
0V
0V
0V 0V
0V
0V
0V
0V
0V
0V
0V
0V
0V
0V
0V
0V
0V
0V
0V
0V
0V 0V 0V 0V 0V
0V
0V
0V
0V
0V
0V
0V0V0V
0V
0V
0V
0V
0V
0V
0V
0V 0V
0V
0V
0V
0V
0V
0V
0V
0V
0V
0V
0V
0V
0V
0V 0V
0V
0V
0V
0V 0V 0V
0V
0V
0V
0V
0V
0V
0V
0V
0V 0V
0V
0V
0V
0V
0V
0V
0V 0V 0V
0V
0V
0V
0V
0V
0V
0V
0V
0V
0V
0V
0V
0V 0V
0V
0V
0V 0V 0V 0V 0V 0V 0V
0V
0V
0V
0V
0V
0V
0V
0V 0V
0V
0V
0V
0V
0V
0V
0V
0V
0V
0V
0V
0V
0V
0V
0V
0V
0V 0V 0V
-16.36V
14.06V
0V
0V
0V
0V 0V
0V
0V
0V
:+B SIGNAL LINE
:-B SIGNAL LINE
: MAIN SIGNAL LINE
: DVD AUDIO/VIDEO SIGNAL LINE

Other manuals for Technics SA-DA10

Related product manuals