EasyManua.ls Logo

Tecnowind EAGLE - Wiring Diagram

Tecnowind EAGLE
44 pages
Print Icon
To Next Page IconTo Next Page
To Next Page IconTo Next Page
To Previous Page IconTo Previous Page
To Previous Page IconTo Previous Page
Loading...
- 40 -
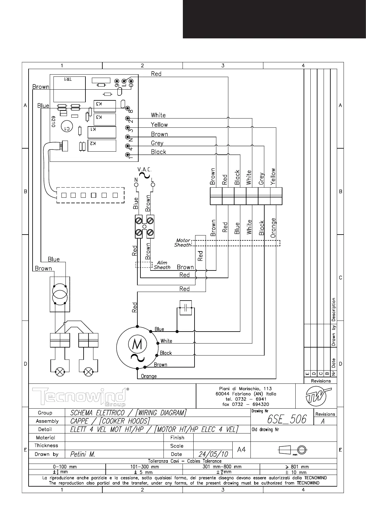
Wiring diagram

Related product manuals