EasyManua.ls Logo

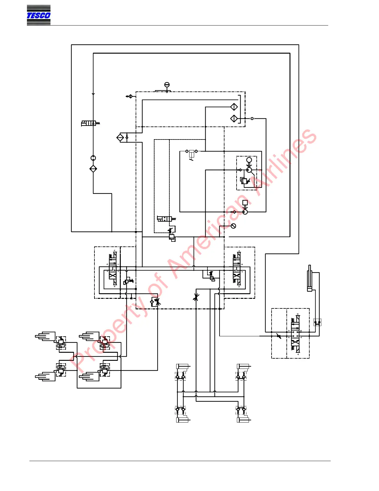
Tesco ML50-30 - Hydraulic Schematic - 4 Stabilizers & 12 V Pump with Return Filter; Figure 1

Tesco ML50-30
45 pages
Print Icon
To Next Page IconTo Next Page
To Next Page IconTo Next Page
To Previous Page IconTo Previous Page
To Previous Page IconTo Previous Page
Loading...
MAINTENANCE
2-5
Page 2
TESCO EQUIPMENT LLC
ML50-30 MAINTENANCE LIFT
Figure 1
HYDRAULIC SCHEMATIC - 4 STABILIZERS & 12V PUMP WITH RETURN FILTER
18 GPM @ LO THROTTLE
23 GPM @ HI THROTTLE
WITH ON-DEMAND
ENGAGEMENT
FLOWS AVAILABLE:
ZERO (DISENGAGED)
DLDA-DHN VALVE
OR XGCA-XXN PLUG
T-13A CAVITY
T-22A CAVITY
T-5A CAVITY
T-16A CAVITY
NFDD-LGN
FDEA-LAN
RVED LAN
CODE 61
-16
CODE 61
W/O-RING
W/O-RING
-32
(OPTIONAL)
REAR
LEFT SIDE
STABILIZER
FRONT
RIGHT SIDE
STABILIZER
FRONT
LEFT SIDE
STABILIZER
V1
V2
C2
C1
REAR
RIGHT SIDE
STABILIZER
V1
V2
C2
C1
V1
V2
C2
C1
V1
V2
C2
C1
A
FROM MAIN
MANIFOLD
AUX P PORT
AIR COMPRESSOR - OPTIONAL
HYDRAULIC DRIVEN/COOLED
TRAVERSE
CYLINDER
FLOW
CONTROL
PLATFORM TRAVERSE
VALVE
DO3 TYPE
VALVE
N.C. CHECK
MAIN MANIFOLD
STRAINERS
-6-16 -6-8 1/8 NPT
DO5 TYPE
STABILIZER
VALVE
SOL3
750/3000
T P
SOL4
PRESSURE
REDUCER
PRSBLAN
ENGINE DRIVEN PUMP
M
CHECK
VALVE
SOL2
TANK
VALVE
ISOLATION
RESERVOIR
50 GAL
-16
ALR
B2
AUX P
-6
A1
-12
-10
SYSTEM RELIEF
1800 PSI NOM.
T
P
FLOW CONTROL
(NEEDLE VALVE)
LOWERING
FLOW CONTROL
AUX P G1 P1
1
3
4
2
SOL1
OPTIONAL
PBU VALVE
SANDWICH
RELIEF
-12
AUX T
HAND
P2
PUMP
S
SUCTION
D
G2
-04
(ALTERNATIVE TO
RETURN UP TO 50 GPM
RETURN
FILTER
PRESS. FILTERS)
BREATHER
T
LIFT VALVE
D05 TYPE
VALVES
LIFT CYLINDERS
SOL5
COMPRESSOR SOLENOID
SOL9 SOL10
& RESERVOIR
PUMP
12VDC
M
12 VDC EMERGENCY PUMP
B1
-12
SOL6
LOWERING
ML2 5030 Hydraulic System with FPP Return Filter Manifolds
1
2
5
11
5
12
9
9
Apr. 17
Property of American Airlines

Table of Contents