EasyManua.ls Logo

Thermo Pride OD6FA072D48R - Page 75

Thermo Pride OD6FA072D48R
76 pages
Print Icon
To Next Page IconTo Next Page
To Next Page IconTo Next Page
To Previous Page IconTo Previous Page
To Previous Page IconTo Previous Page
Loading...
72
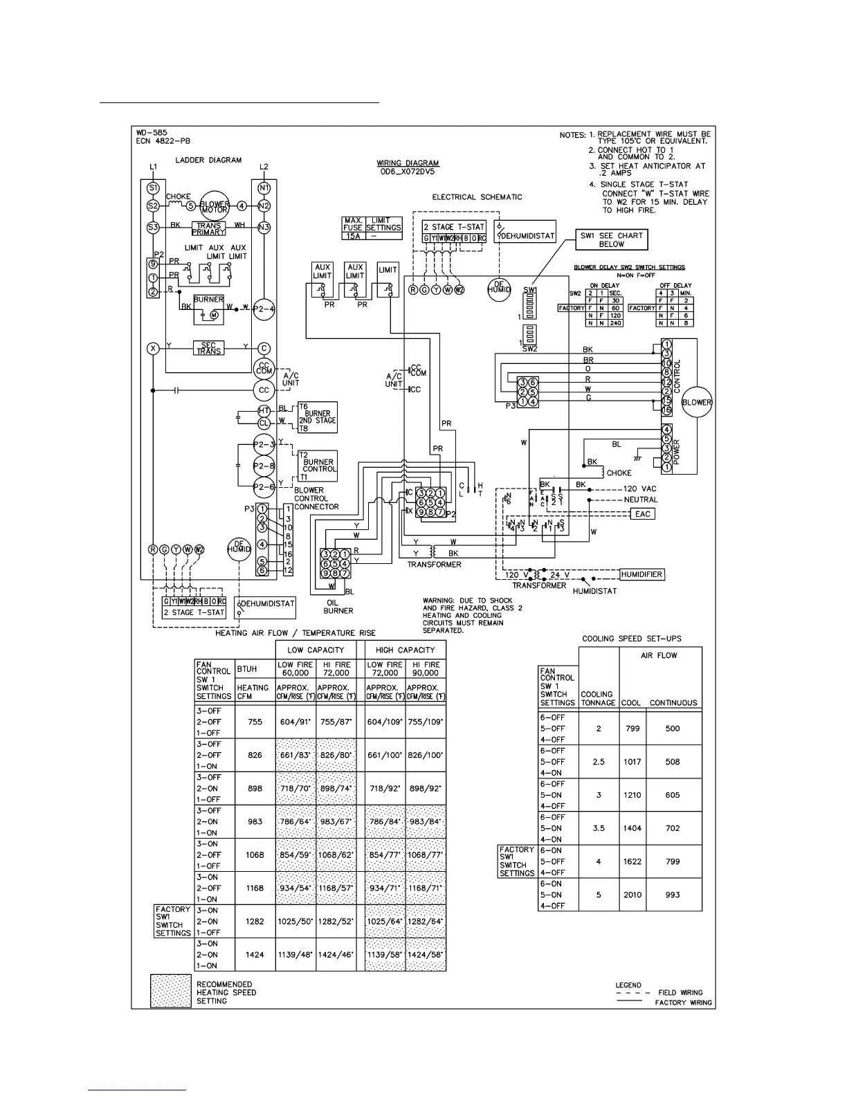
OD6*X072DV5 ECM 2-Stage Wiring Diagram

Related product manuals