EasyManua.ls Logo

Toa TS-911 - 5 Nomenclature and Functions; Central Unit TS-910

Toa TS-911
44 pages
Print Icon
To Next Page IconTo Next Page
To Next Page IconTo Next Page
To Previous Page IconTo Previous Page
To Previous Page IconTo Previous Page
Loading...
9
1
2
3
4
5 6 7 8 9
10
21
22
11 12 13
14 15 16 18 1917
20
23
24
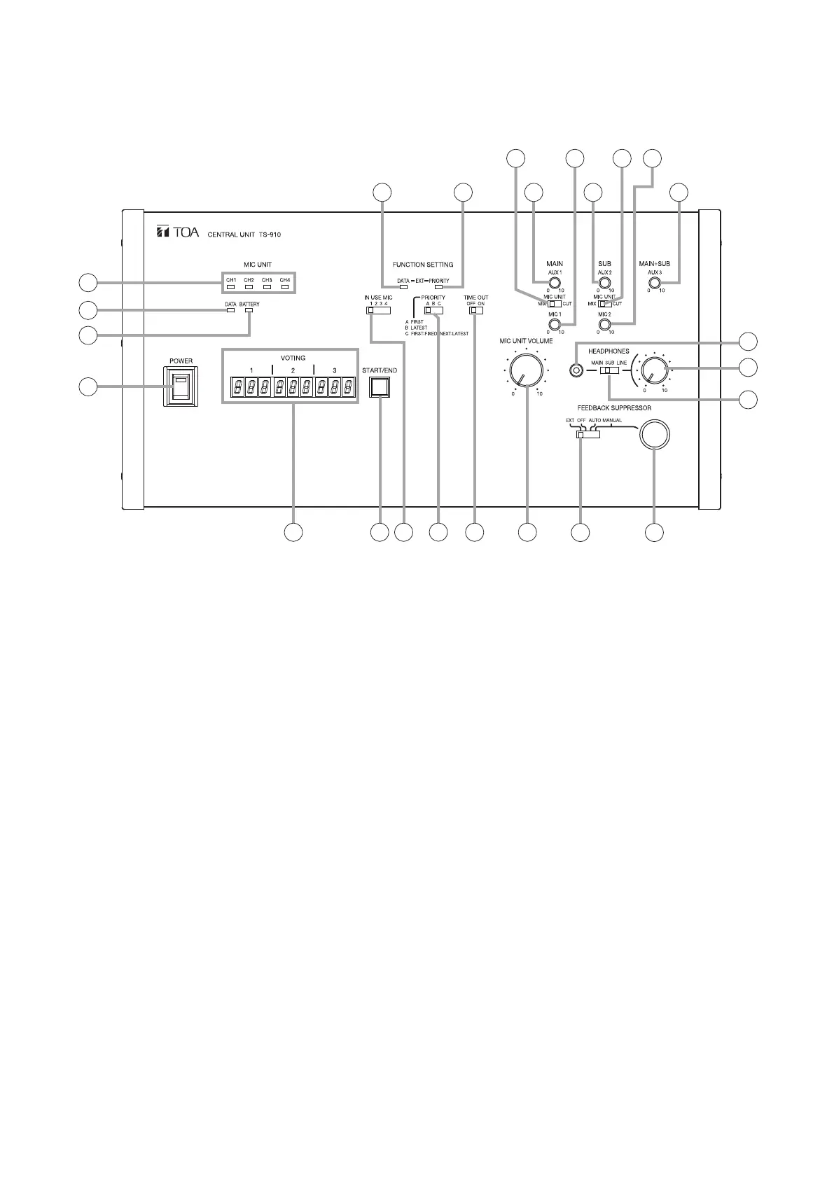
5. NOMENCLATURE AND FUNCTIONS
5.1. Central Unit TS-910
[Top]
1. Power switch
Setting this switch to the ON position causes the
Power indicator to light.
2. Audio signal receiving indicators
Light up when audio signals are received from
Conference units. Audio signals are transmitted
or received through 4 channels. The number
of channels to be used can be set with the
Simultaneous Speaker No. Setting switch (16).
These indicators light in the same number as that
of the Conference units currently being used for
speech.(Whichindicatorwilllightisnotspecied.)
3. Data signal receiving indicator
Lights when control data is received from the
Conference unit.
4. Battery indicator
Flashes when the lithium-ion battery of the Infrared
Conference unit nears complete discharge. (In this
event, the Microphone In-Use indicator and the
Speech indicator on the corresponding unit also
ash.)
Note
Be sure to immediately replace the lithium-ion
battery of the corresponding unit with the fully-
chargedoneifthisindicatorbeginstoash.
5. External control communication indicator
Remains lit during communications with a computer
(PC) or operation panel connected to the rear-
mounted External Control terminal.
6. External control priority indicator
Either lights or ashes when a PC or operation
panel connected to the rear-mounted External
Control terminal performs priority operation. In this
event, three function setting switches (16), (17),
and (18) cannot be used.
7. AUX 1 input volume control
Adjusts the input signal level of the AUX 1 Input
Terminal located on the rear panel. Speech input to
theAUX1terminalisoutputtothebaselanguage
channel*
1
.
8. AUX 2 input volume control
Adjusts the input signal level of the AUX 2 Input
Terminal located on the rear panel. Speech input
to the AUX2terminal is outputtothe translation
languagechannel*
2
.
9. AUX 3 input volume control
Adjusts the input signal level of the AUX 3 Input
Terminal located on the rear panel. Speech input
to the AUX 3 terminal is outputto both the base
language*
1
andtranslationlanguage*
2
channels.

Table of Contents

Related product manuals