EasyManua.ls Logo

Topcon IS201 - Page 120

Topcon IS201
170 pages
Print Icon
To Next Page IconTo Next Page
To Next Page IconTo Next Page
To Previous Page IconTo Previous Page
To Previous Page IconTo Previous Page
Loading...
118
7 CHECK AND ADJUSTMENT
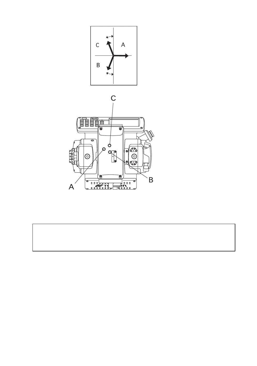
When screws A, B and C are turned clockwise (the direction for tightening them), the laser pointer, as
seen on the target from the standpoint of the IS, will move in the direction shown in the drawing.
About30
°
The direction of the laser pointer
Adjustment screws
As seen from above
About30°
Tighten the 3 screws so that they are equally tight.
Do not lose the rubber caps of the adjustment screws.
Place the operation keys on the telescope eyepiece side, and then turn on the laser pointer
(The laser pointer will not be emitted if the operation keys are placed on the objective lens side).

Table of Contents

Related product manuals