EasyManua.ls Logo

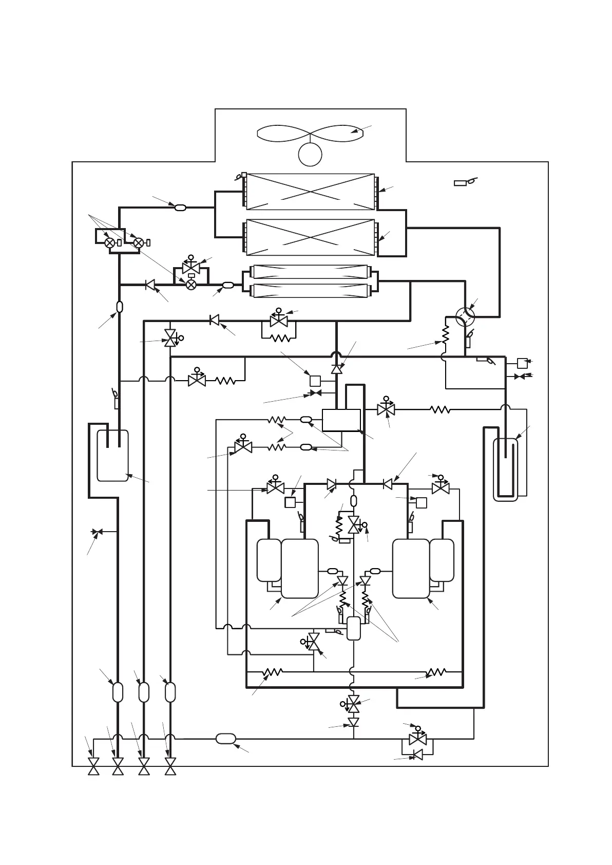
Toshiba MMY-MAP0802FT8-E - Refrigeration Circuit Diagram: FT8-E Series; FT8-E Series Refrigerant Flow

Toshiba MMY-MAP0802FT8-E
45 pages
Print Icon
To Next Page IconTo Next Page
To Next Page IconTo Next Page
To Previous Page IconTo Previous Page
To Previous Page IconTo Previous Page
Loading...
42
Capillary tube
Capillary
tube
Capillary
tube
Capillary
tube
FM
Propeller fan
Fan motor
Sensor
(TO)
Sensor
(TS1)
Sensor
(TS2)
Sensor
(TL)
Sensor
(TE1)
(Right side)
Main heat exchanger
Solenoid valve
(SV2)
Solenoid valve
(SV12)
Solenoid valve
(SV41)
Solenoid
valve
(SV3A)
Solenoid
valve
(SV3E)
Solenoid
valve
(SV3B)
Solenoid valve
(SV3D)
Solenoid
valve
(SV6)
Solenoid
valve
(SV5)
Solenoid
valve
(SV11)
Solenoid
valve
(SV3C)
4-Way valve
Check
joint
Low-
pressure
sensor
Accumulator
Check joint
Check
joint
High-pressure
sensor
High-
pressure
switch
High-
pressure
switch
Oil
separator
Check
valve
Check
valve
Check
valve
Check
valve
Strainer
Sensor
(TK1)
Sensor
(TK4)
Sensor
(TK3)
Capillary tube
Capillary tube
Strainer
Capillary tube
Strainer
Strainer
Strainer
Strainer Strainer
Capillary
tube
Capillary tube
Solenoid valve
(SV42)
Check
valve
Check
valve
Capillary
tube
Check
valve
Compressor 2
(Inverter)
Compressor 1
(Inverter)
Strainer Strainer
Sensor
(TK2)
Sensor
(TD2)
Sensor
(TD1)
Liquid
tank
Oil tank
Service
valve of
balance
pipe
Service
valve at
liquid
side
Service
valve at
discharge
gas side
Service
valve at
suction
gas side
Pulse motor valve
(Left side)
Main heat exchanger
(PMV1) (PMV2)
(PMV3)
Check
valve
Strainer
Check
valve
Sub heat exchanger (Right side)
Sub heat exchanger (Left side)
21
40
30
39
17
58
35
34
5
6
26 23
38
8
20
27
8
28
45
44
24
59
19
66
68
20
24
59
27
24
42,
43
67
19
27
24
44
37
46
21
47
25
66
32
29
21
48
29
27
39
24
1
41
57
Refrigeration Circuit Diagram
MMY-MAP0802FT8-E, MMY-MAP1002FT8-E, MMY-MAP1202FT8-E

Related product manuals