EasyManua.ls Logo

Trane CGWF SE - Refrigerant Scheme

Trane CGWF SE
71 pages
Print Icon
To Next Page IconTo Next Page
To Next Page IconTo Next Page
To Previous Page IconTo Previous Page
To Previous Page IconTo Previous Page
Loading...
Page 52
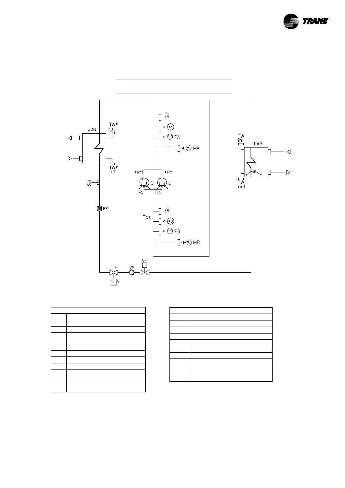
8 REFRIGERANT SCHEME
The following drawing is valid for CGWF SE, CGWF HE and CXWF. No cycle reversing valve is shown
since the switch from chiller mode to heat pump mode for CXWF is made by modifying the customer plant
water circuit as described in the diagram on the following page
.
INDEX
VI
SOLENOID VALVE
VE
ELECTRONIC EXPANSION VALVE
EWR
EVAPORATOR
CON
CONDENSER
FE
DRIER FILTER
KA
HIGH PRESSURE TRANSDUCER
KB
LOW PRESSURE TRANSDUCER
TW in
INLET WATER TEMPERATURE
PROBE
TW
out
OUTLET WATER TEMPERATURE
PROBE
INDEX
C
COMPRESSOR
PA
HIGH PRESSURE SWITCH
PB
LOW PRESSURE SWITCH
RC
COMPRESSOR CARTER
HEATER
MA
HIGH PRESSURE GAUGE
MB
LOW PRESSURE GAUGE
PS
SERVICE VALVE
VS
SIGHT GLASS
Tsc
DISCHARGE TEMPERATURE
PROBE
Tas
SUCTION TEMPERATURE
PROBE
Figure 28
REFRIGERANT= R410a

Related product manuals