EasyManua.ls Logo

Trane PTEC-120 - Page 58

Trane PTEC-120
64 pages
Print Icon
To Next Page IconTo Next Page
To Next Page IconTo Next Page
To Previous Page IconTo Previous Page
To Previous Page IconTo Previous Page
Loading...
PTEC-M-1A
58
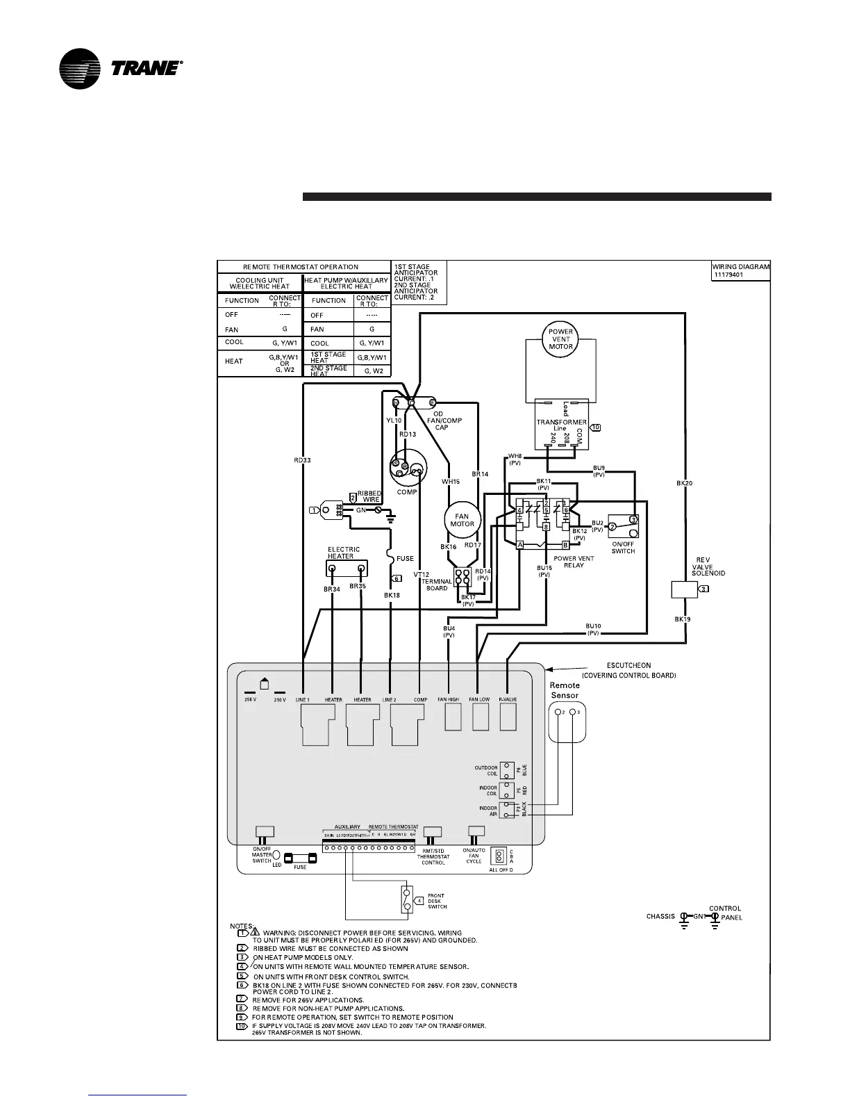
PTEC and PTHC (Power Door - One Stage Heat)
Schematic
Diagrams

Related product manuals