EasyManua.ls Logo

twin busch TW 242 E - Attachment 4: Hydraulic System; Attachment 5: Wiring Diagram

twin busch TW 242 E
45 pages
Print Icon
To Next Page IconTo Next Page
To Next Page IconTo Next Page
To Previous Page IconTo Previous Page
To Previous Page IconTo Previous Page
Loading...
TWIN BUSCH GmbH
Technical changes for purposes of a technical advancement as well as deviation in colour, errors and printing mistakes are reserved.
page 25 of 45
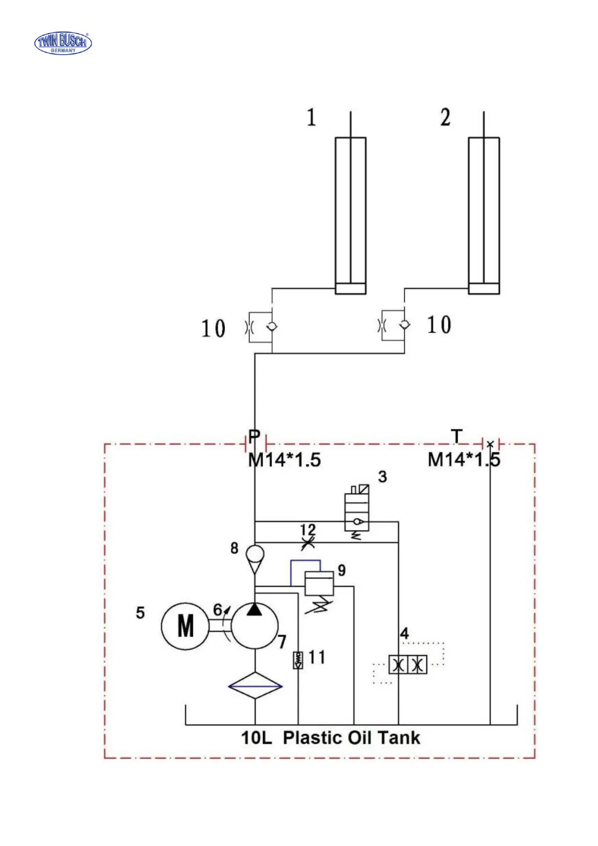
Attachment 4, Hydraulic system
Attachment 5, Wiring diagram
1. Main cylinder
2. Assistant cylinder
3. E-magnetic unloading valve
4. Throttle valve
5. Motor
6. Coupling
7. Gear pump
8. Single-way valve
9. Overflow valve
10. Anti-surge valve
11. Cushion valve
12. Emergent unloading valve