EasyManua.ls Logo

Univex SRM80+ - Page 56

Univex SRM80+
62 pages
Print Icon
To Next Page IconTo Next Page
To Next Page IconTo Next Page
To Previous Page IconTo Previous Page
To Previous Page IconTo Previous Page
Loading...
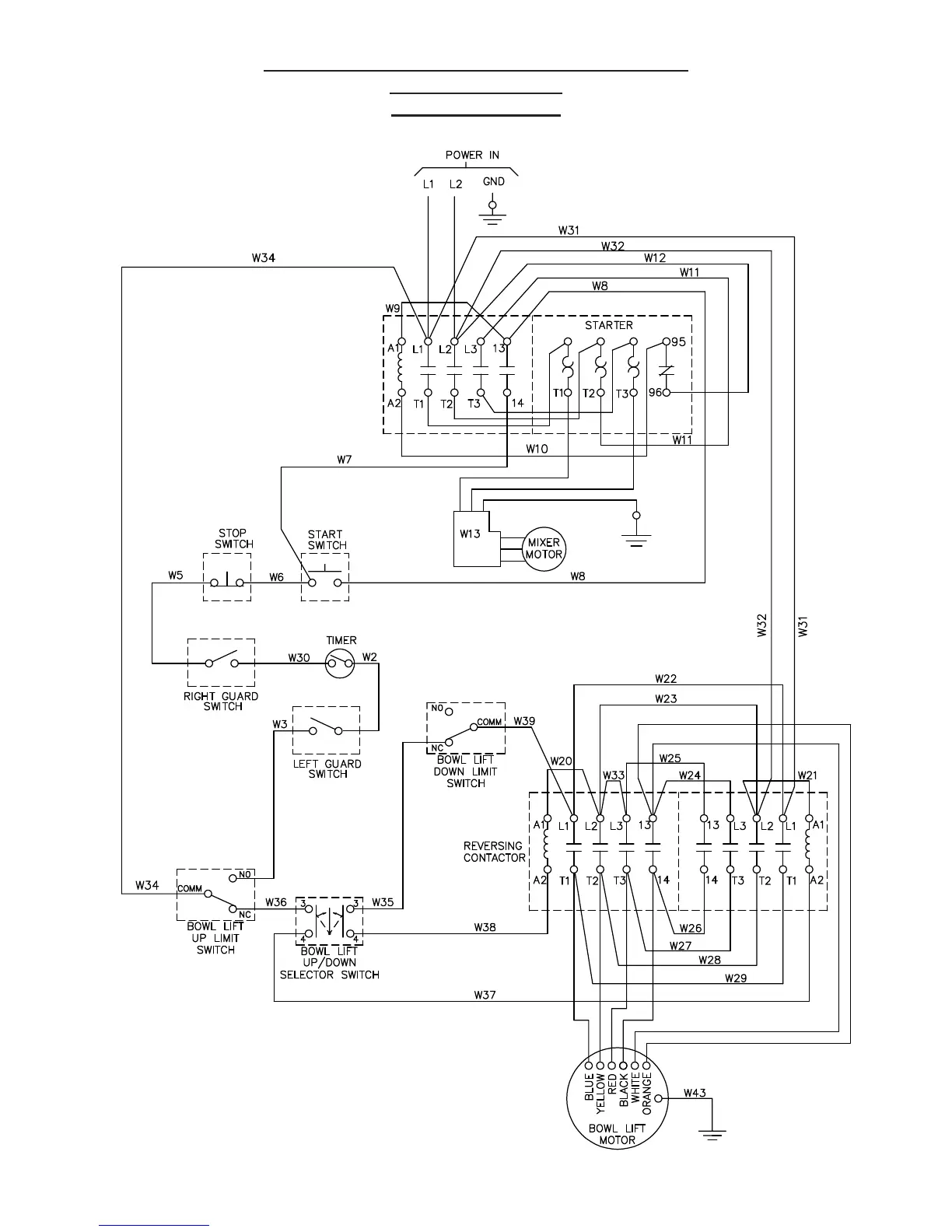
MIXER WITH POWER BOWL LIFT SCHEMATIC
208-230V, 60HZ, 1PH
220-240V 50HZ, 1PH
FIGURE 16D
Page 10.5

Related product manuals