EasyManua.ls Logo

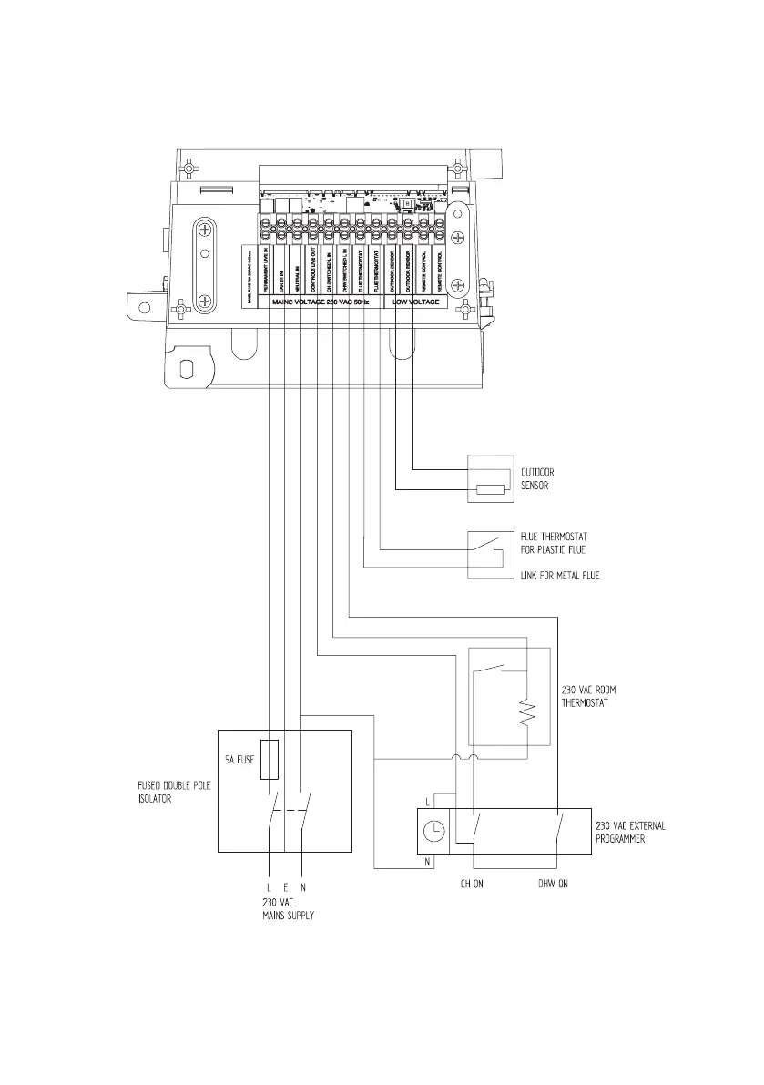
WarmFlow Agentis E26 Pro - External 230 V Two Channel Programmer, Room Thermostat & Optional Outdoor Sensor

Default Icon
136 pages
Print Icon
To Next Page IconTo Next Page
To Next Page IconTo Next Page
To Previous Page IconTo Previous Page
To Previous Page IconTo Previous Page
Loading...
Page 60
6.3.3 External 230V Two Channel Programmer, Room Thermostat & Optional
Outdoor sensor

Table of Contents

Related product manuals