EasyManua.ls Logo

Weber mt DVH 655 E-2 - Hydraulic Circuit Diagram

Weber mt DVH 655 E-2
32 pages
Print Icon
To Next Page IconTo Next Page
To Next Page IconTo Next Page
To Previous Page IconTo Previous Page
To Previous Page IconTo Previous Page
Loading...
29
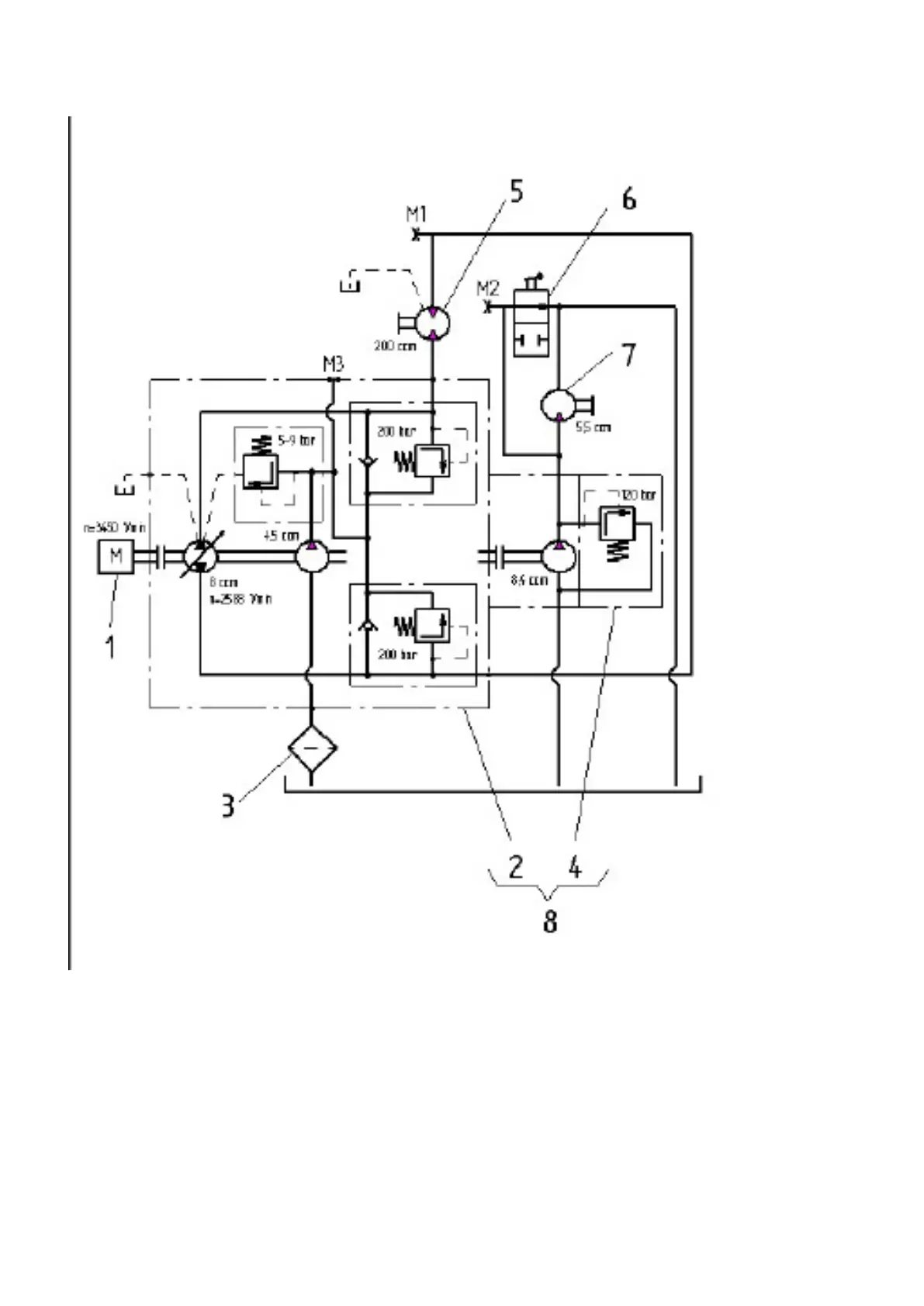
Hydraulic circuit diagram
1 Diesel engine
2 Axial piston adjustment pump
3 Line lter, complete
4 Gear pump
5 Hydraulic motor
6 Valve (vibration connection)
7 Gear motor
8 Pump combination