EasyManua.ls Logo

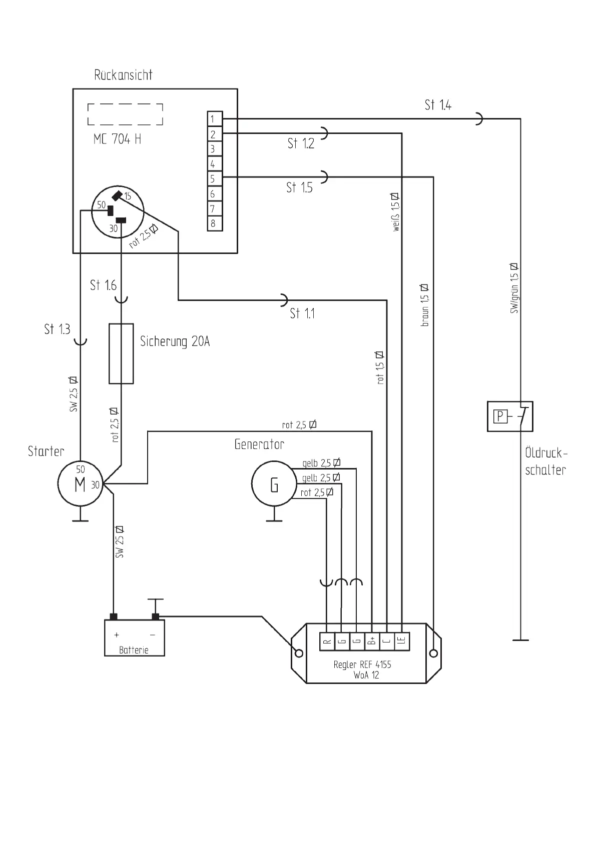
Weber mt DVH 655 E-2 - Electrical Circuit Diagram

Weber mt DVH 655 E-2
32 pages
Print Icon
To Next Page IconTo Next Page
To Next Page IconTo Next Page
To Previous Page IconTo Previous Page
To Previous Page IconTo Previous Page
Loading...
30
Electrical circuit diagram