EasyManua.ls Logo

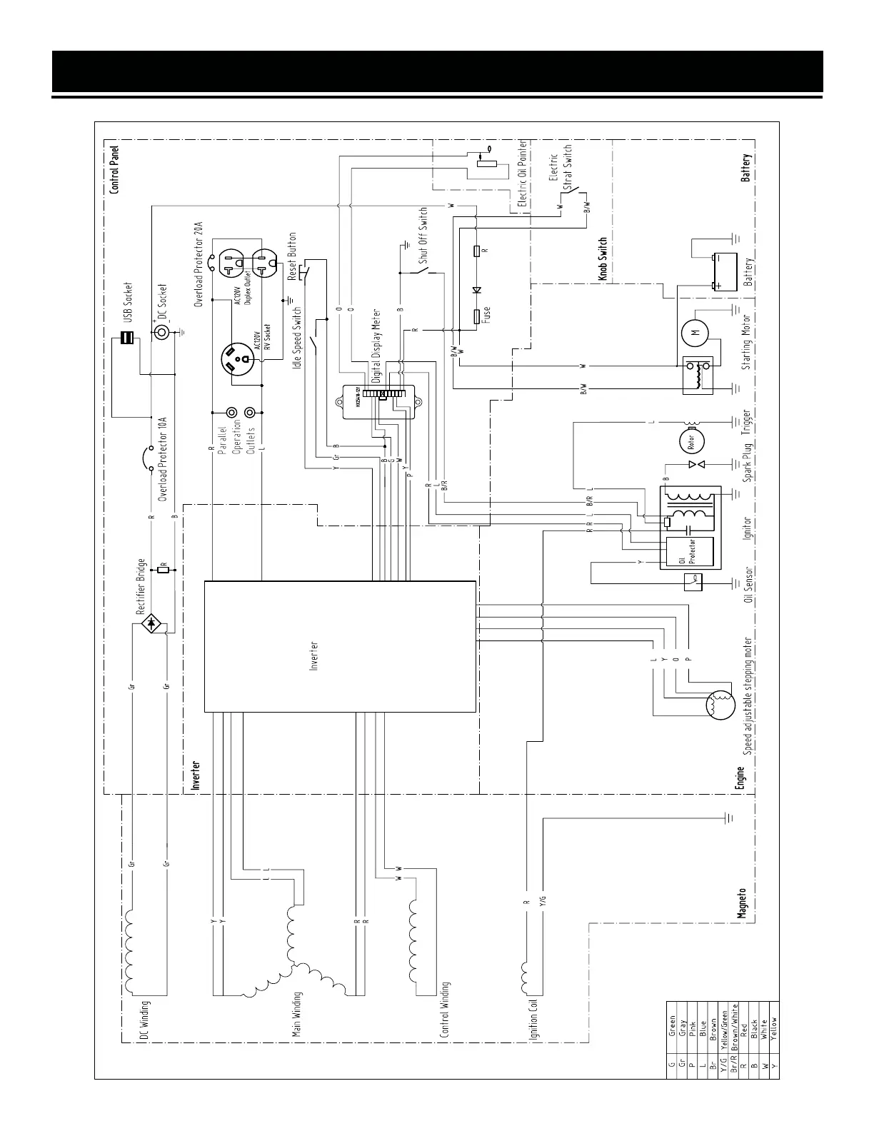
Wen 56380i - Wire Diagram

Wen 56380i
52 pages
Print Icon
To Next Page IconTo Next Page
To Next Page IconTo Next Page
To Previous Page IconTo Previous Page
To Previous Page IconTo Previous Page
Loading...
WIRE DIAGRAM
37

Other manuals for Wen 56380i

Related product manuals