EasyManua.ls Logo

Wolf CT15E/S - Page 45

Wolf CT15E/S
58 pages
Print Icon
To Next Page IconTo Next Page
To Next Page IconTo Next Page
To Previous Page IconTo Previous Page
To Previous Page IconTo Previous Page
Loading...
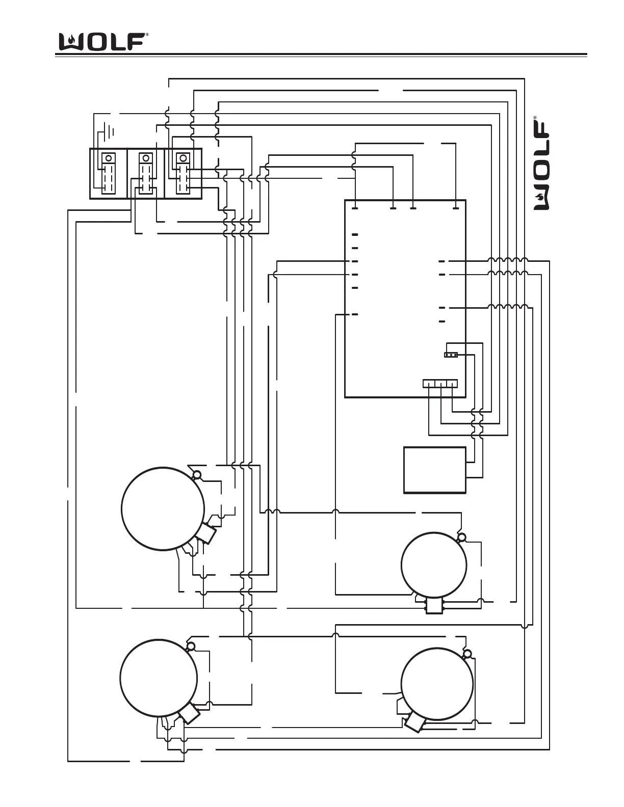
Wiring Diagrams
EElleeccttrriicc CCooookkttooppss
7-3
2200W
700W
1500W
1900W
950W
1200W
E10
E11
E9
E8
E1
E19
6
WHITE
PURPLE
E11
WHITE
RED
BLK
BLK
RED
RED
BLK
5
WHITE
PURPLE
BLK
E12
WHITE
RED
E13
BLUE
3
PURPLE
E9
RED
E8
BLUE
BLK
BLK
E14
RED
20
PURPLE
BLK
RED
BLK
RED
BLK
E14
RED
E13
BLUE
3
PURPLE
L2
6
WHITE
PURPLE
5
WHITE
PURPLE
RED
RED
BLK
GRN
GRN
BLK
E18
BLK
E19
BLK
BLK
RED
BLK
FAN
BLK
BLK
RED
E18
E2
E16E17E14E13
E15
E12
L1
E1
RED
E2
RED
30" Electric Cooktop

Table of Contents

Other manuals for Wolf CT15E/S

Related product manuals