EasyManua.ls Logo

Wolf OG36-LP - Outdoor Grill Wiring Diagrams

Wolf OG36-LP
54 pages
Print Icon
To Next Page IconTo Next Page
To Next Page IconTo Next Page
To Previous Page IconTo Previous Page
To Previous Page IconTo Previous Page
Loading...
Outdoor Grill (OG) Series
Wire Diagrams
7-2
#814144 - Revision A - July, 2009
USED ON
36 & 42
MODELS
ONLY
USED ON
36 & 42
MODELS
ONLY
2-PIN
PLUG
2-PIN
RECEPTACLE
USED ON 36 & 42
MODELS ONLY
12 VAC
12 VAC
120 VAC
50/60 Hz
120 VAC
50/60 Hz
12 VAC
HALOGEN
LAMP
12 VAC
HALOGEN
LAMP
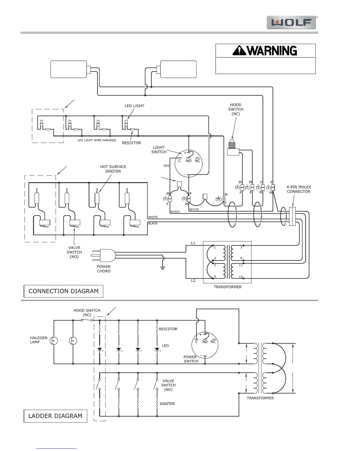
WIRE DIAGRAMS - OUTDOOR GRILLS
-This wiring information is provided for use by qualified service personnel only.
-Disconnect appliance from electrical supply before beginning service.
-Be sure all grounding devices are connected when service is complete.
-Failure to observe the above warnings may result in severe electrical shock.

Table of Contents

Related product manuals