EasyManua.ls Logo

A&D HC-3Ki - 14 Rs-232 C & Relay Output

A&D HC-3Ki
60 pages
Print Icon
To Next Page IconTo Next Page
To Next Page IconTo Next Page
To Previous Page IconTo Previous Page
To Previous Page IconTo Previous Page
Loading...
53
14. OP-04 RS-232C & RELAY OUTPUT
RS-232C interface and relay output for comparator results are obtained by installing
OP-04.
The OP-04 unit includes an interface board, a connector plug (DIN type) and two
screws. (M3x6 tapping type).
OP-04 Installation
See “13-1. Installation”.
OP-04 is installed into the same slot as OP-03, therefore OP-03 and OP-04 cannot
coexist.
The RS-232C specifications are the same as OP-03 RS-232C interface. Refer to
“13. OP-03 RS-232C SERIAL INTERFACE”.
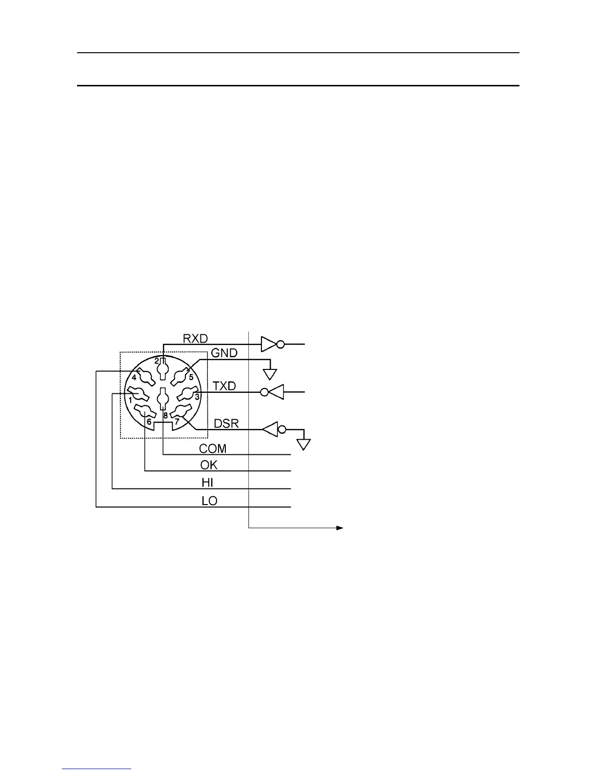
Comparator Relay Output Circuit
Pin connections
The HC-i is designated as DCE (Data Communication Equipment).
Maximum rating of the Relay Output
The maximum rating of the replay output is as follows.
Maximum voltage: 50V DC
Maximum current: 100mA DC
Maximum ON resistance 30
(View from outside)
1 HI (relay output)
2 Receive data (RS-232C)
3 Transmit data (RS-232C)
4 LO (relay output)
5 Signal ground (RS-232C)
6 OK (relay output)
7 Data set ready (RS-232C)
8 COM (relay common)
Inside of the HC-
i
Mating connector: JA+TCP0586
(Included in the OP-04)

Related product manuals