EasyManua.ls Logo

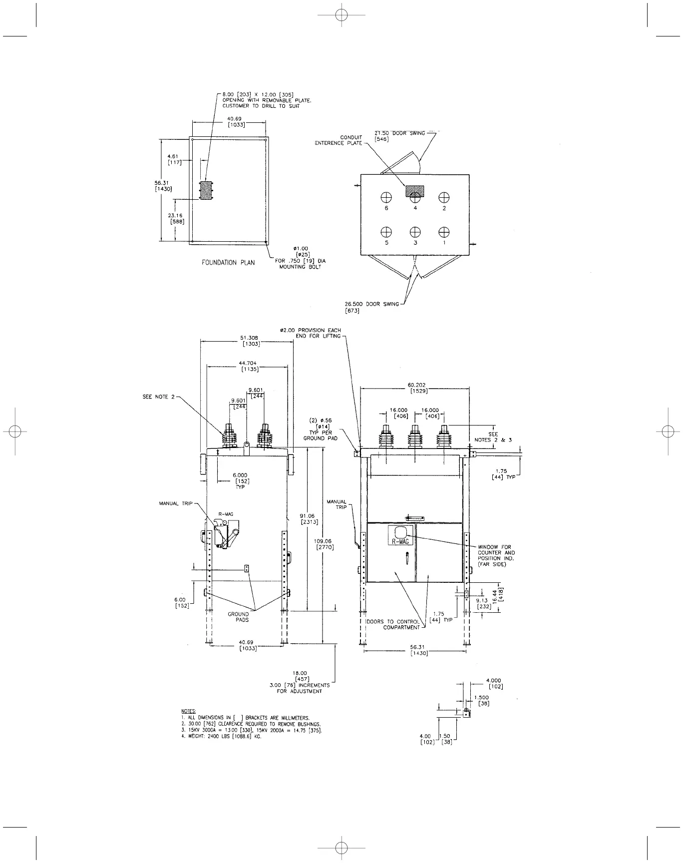
ABB R-MAG Series - Figure 13. Typical Outline 2000, 3000 a

ABB R-MAG Series
56 pages
To Next Page IconTo Next Page
To Next Page IconTo Next Page
To Previous Page IconTo Previous Page
To Previous Page IconTo Previous Page
Loading...
Figure 13.Typical Outline
2000, 3000 A
Page 21
38-929M-15A 10/15/02 1:11 PM Page 25

Table of Contents

Related product manuals