EasyManua.ls Logo

AGA R7 - Page 42

AGA R7
48 pages
Print Icon
To Next Page IconTo Next Page
To Next Page IconTo Next Page
To Previous Page IconTo Previous Page
To Previous Page IconTo Previous Page
Loading...
37
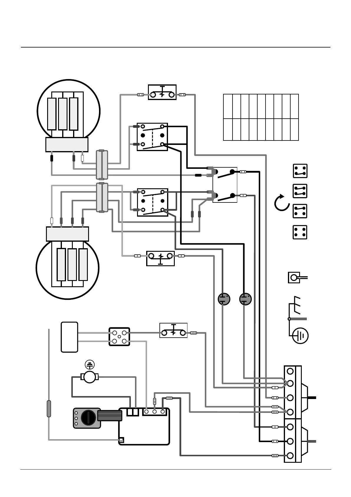
18. Circuit diagram
B
L1 L2
Parked N
200W
200W
2100W
1
2
4
3
1
2
4
3
Vent Fan
2100W
200W
200W
1750W
B
B
B
B
B
B
B
B
Blk
Blk
Blk
Blk
Blk
Blk
Blk
Gr
y
Gry
GryGry
Gry
Gry
Gry
Gry
Gry
Gry
Gry
Gry
Gry
Gry
Gry
Gry
W
W
W
V
VV
R
R
R
Grn
Br
Br
Br
Br
Br
Br
Br
Br
OFF
Simmer spot
Both
Hot spot
B
Thermocouple
Hot spot
Simmer spot
PCB
Oven Element
Connector
Block
Hotplate
Selector Switch
W
Plug and socket
Hotplate connectors
Oven selector
on facsia
MTB
Overheat stat
Hotplate Indicator
Neons
Blk
Blk
Br
Br
Blk
B
B
B
DESN 517937
R7 Circuit diagram
Thermocouple
Oven Selector
on fascia
Oven Element
Hot Spot
Simmer spot
Plug and socket
Hotplate connectors
Vent Fan
Overheat stat
Hotplate Indicator
Neons
Hotplate Selector
Switch
OFF Simmer
spot
Both Hot spot
Connector
Block
Code Colour
B Blue
Brn Brown
Blk Black
Grn Green
Gry Grey
R Red
V Violet
W White

Other manuals for AGA R7

Related product manuals