EasyManua.ls Logo

AGA R7 - Page 43

AGA R7
48 pages
Print Icon
To Next Page IconTo Next Page
To Next Page IconTo Next Page
To Previous Page IconTo Previous Page
To Previous Page IconTo Previous Page
Loading...
38
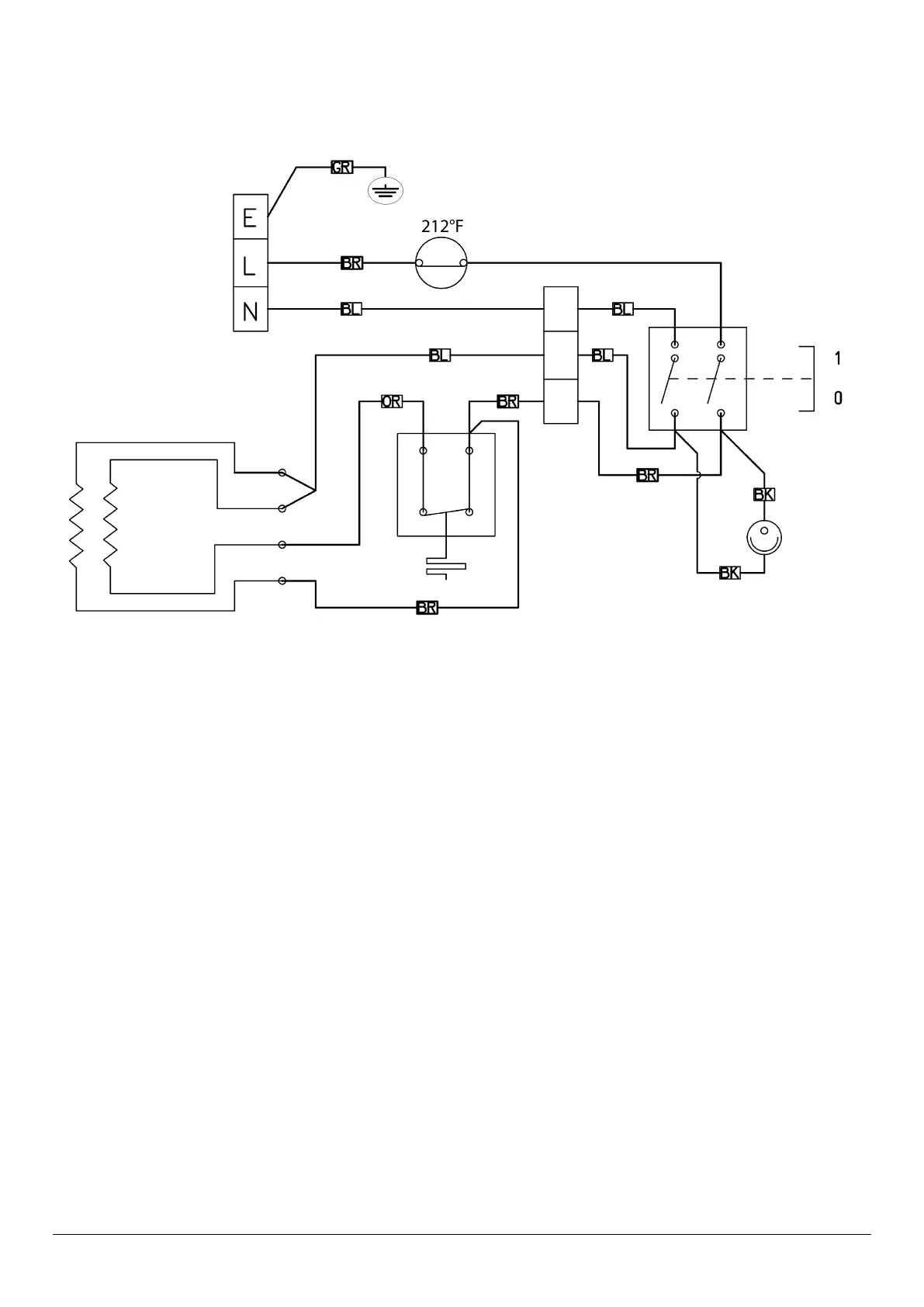
Fig. 18.1
AGA R7 (HOTCUPBOARD)
n
CAUTION: LABEL ALL WIRES PRIOR TO DISCONNECTION. WHEN SERVICING CONTROLS WIRING ERRORS
CAN CAUSE IMPROPER AND DANGEROUS OPERATION VERIFY PROPER OPERATION AFTER SERVICING
DESN 517488

Other manuals for AGA R7

Related product manuals