EasyManua.ls Logo

Agilent Technologies 8565EC - Page 447

Agilent Technologies 8565EC
512 pages
Print Icon
To Next Page IconTo Next Page
To Next Page IconTo Next Page
To Previous Page IconTo Previous Page
To Previous Page IconTo Previous Page
Loading...
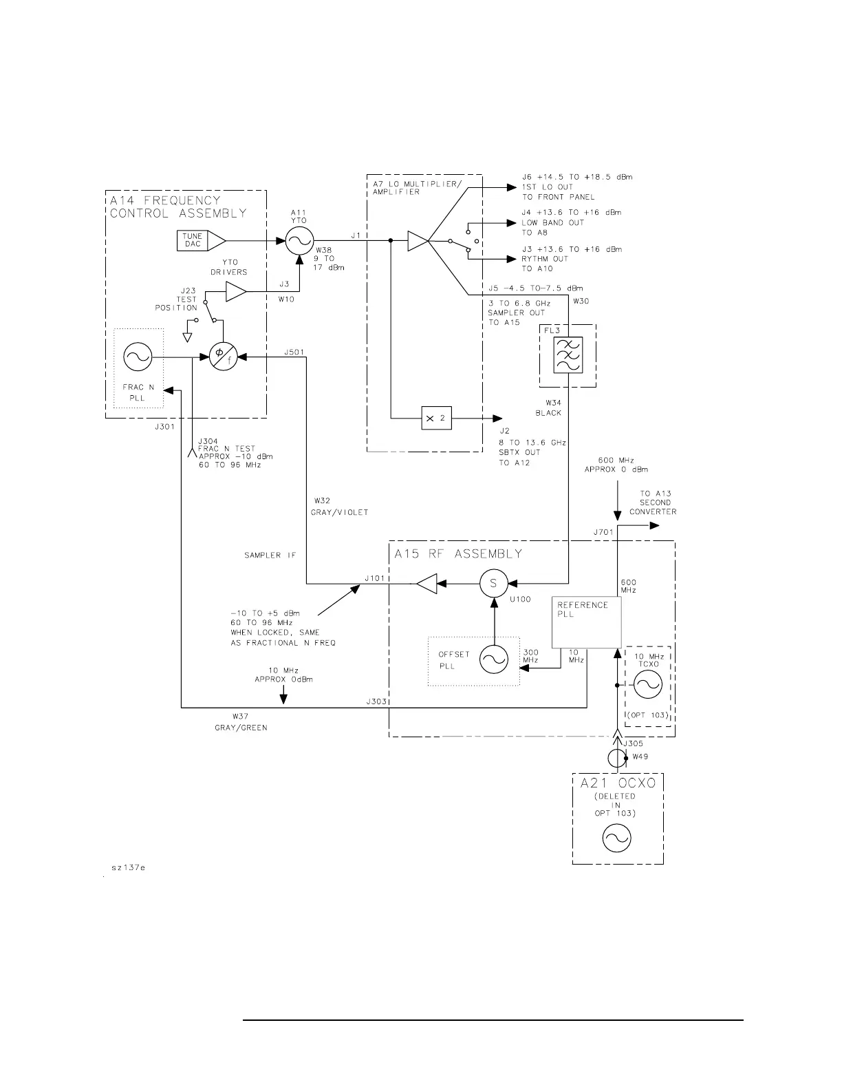
Chapter 11 581
Synthesizer Section
Sweep Generator Circuit
Figure 11-11 Simplified Synthesizer Section

Table of Contents

Related product manuals