EasyManua.ls Logo

Alpha ALPHA6000 Series - Page 32

Alpha ALPHA6000 Series
243 pages
Print Icon
To Next Page IconTo Next Page
To Next Page IconTo Next Page
To Previous Page IconTo Previous Page
To Previous Page IconTo Previous Page
Loading...
Chapter 2 Installation and Wiring
http://www.acdrive-china.com
32
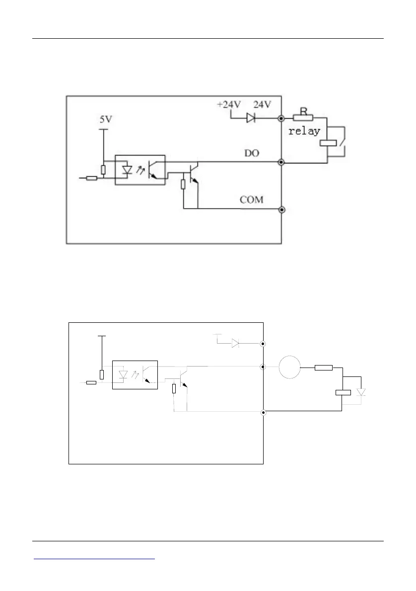
Wire Multi-function Output Terminals
1 Multi-function output terminals D0 as switching output can use the internal 24V
power supply of ac drive and the wiring method is shown in Figure 2-25.
Fig 2-25 Wiring method 1 of DO as switching output
2 Multi-function output terminals D0 as switching output can also use the external 9
30V power supply and the wiring method is shown in Figure 2-26.
Fig 2-26 Wiring method 2 of DO as switching output
DC 9
30V
COM
DO
24V
5V
+24V
+-
relay
R

Table of Contents

Related product manuals