EasyManua.ls Logo

Alpha ALPHA6000 Series - Page 34

Alpha ALPHA6000 Series
243 pages
Print Icon
To Next Page IconTo Next Page
To Next Page IconTo Next Page
To Previous Page IconTo Previous Page
To Previous Page IconTo Previous Page
Loading...
Chapter 2 Installation and Wiring
http://www.acdrive-china.com
34
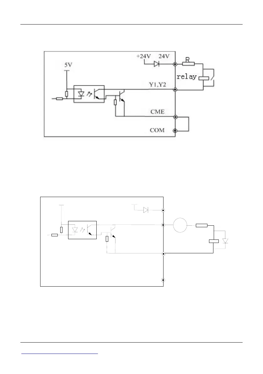
5Multi-function output terminals Y1 and Y2 can use the internal 24V power supply of
ac drive and the wiring method is shown in Figure 2-29.
Fig 2-29 Wiring method 1 of multi-function output terminal
(only 35R5GB/37R5PB3500G)
6Multi-function output terminals Y1 and Y2 can also use the external 930V power
supply and the wiring method is shown in Figure 2-30.
Fig 2-30 Wiring method 2 of multi-function output terminal
(only 35R5GB/37R5PB3500G)
Wiring of Relay Output Terminals TA,TB,TC and BRA,BRB,BRC (BRA, BRB, BRC
is provided only in 35R5GB/37R5PB3500G)
COM
DC 9
30V
CME
Y1, Y2
24V
5V
+24V
+-
relay
R

Table of Contents

Related product manuals