EasyManua.ls Logo

Alpine 9861 - DVA - DVD Player - Wiring and Connection Details

Alpine 9861 - DVA - DVD Player
208 pages
Print Icon
To Next Page IconTo Next Page
To Next Page IconTo Next Page
To Previous Page IconTo Previous Page
To Previous Page IconTo Previous Page
Loading...
65-EN
01GB06DVA9861.fm
ALPINE DVA-9861 68-04123Z61-A (EN)
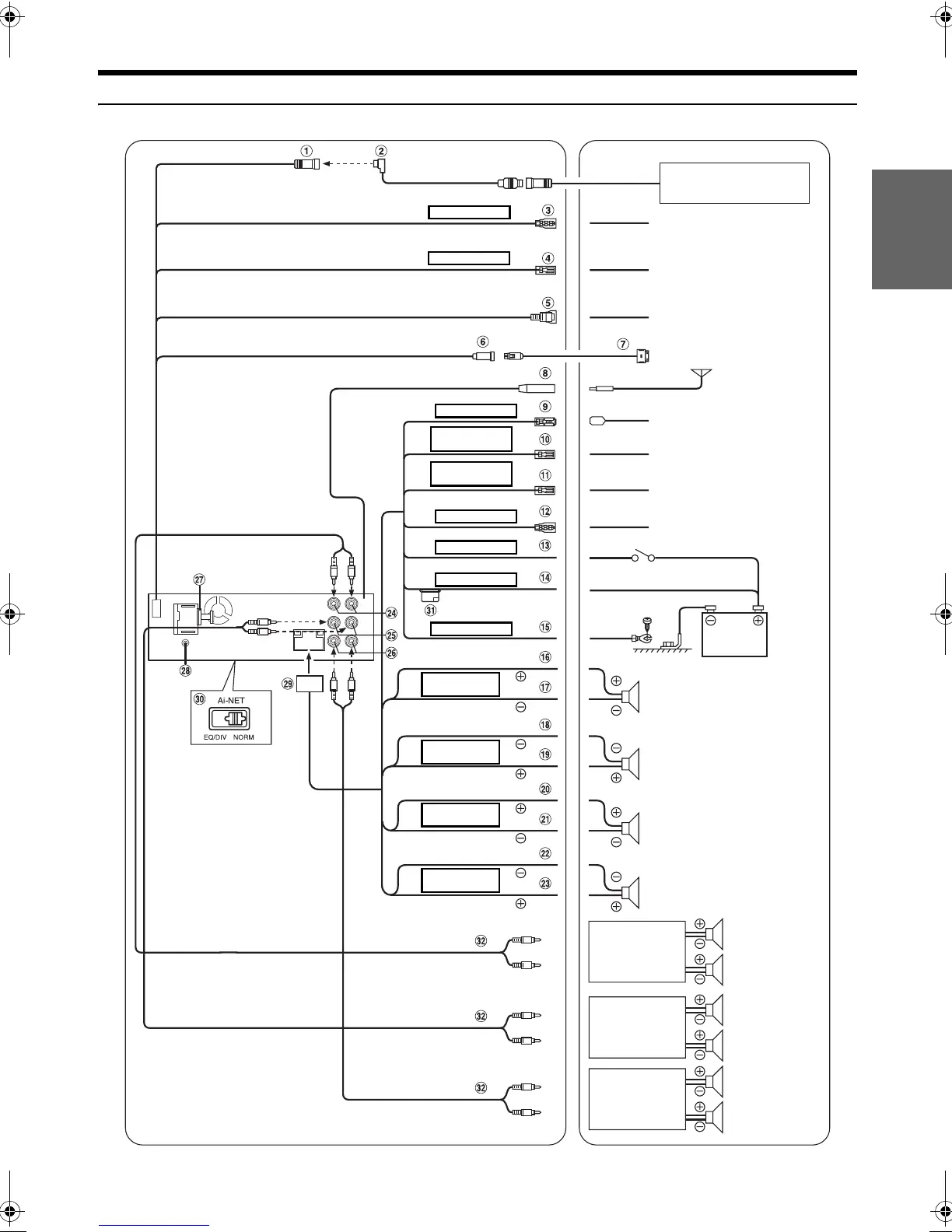
Connections
REMOTE IN
White/Brown
M. CONT
White/Pink
To remote output lead
To monitor control lead
To video input terminal
CD Changer
(Sold Separately)
Antenna
POWER ANT
To power antenna
REMOTE
TURN-ON
Blue/White
Blue
Pink/Black
AUDIO
INTERRUPT IN
ILLUMINATION
Orange
IGNITION
Red
BATTERY
Yellow
GND
Black
To amplifier or equalizer
To vehicle phone
To the instrument cluster
illumination lead
Ignition Key
Battery
To iPod
Gray
SPEAKER
RIGHT FRONT
Gray/Black
Violet/Black
SPEAKER
RIGHT REAR
Violet
Green
SPEAKER
LEFT REAR
Green/Black
White/Black
SPEAKER
LEFT FRONT
White
Speakers
Front right
Rear right
Rear left
Front left
Speakers
Amplifier
Amplifier
Amplifier
Rear Left
Rear Right
Front Left
Front Right
Subwoofers
01GB00DVA9861.book Page 65 Tuesday, December 6, 2005 3:41 PM

Table of Contents

Related product manuals