EasyManua.ls Logo

Armstrong Air Conditioning A96DS2V - Page 33

Armstrong Air Conditioning A96DS2V
72 pages
Print Icon
To Next Page IconTo Next Page
To Next Page IconTo Next Page
To Previous Page IconTo Previous Page
To Previous Page IconTo Previous Page
Loading...
507405-05 Page 33 of 72Issue 1621
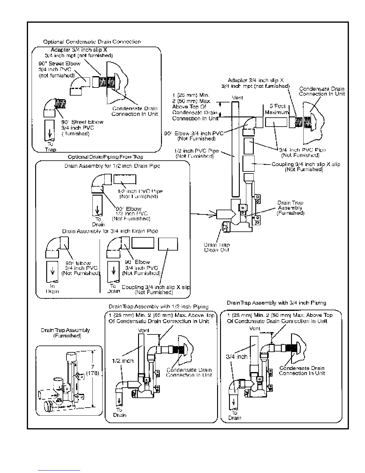
Figure 48
TRAP DRAIN ASSEMBLY USING 1/2” PVC or 3/4” PVC