EasyManua.ls Logo

Atlantic Boilers VF 40 - Page 20

Default Icon
40 pages
Print Icon
To Next Page IconTo Next Page
To Next Page IconTo Next Page
To Previous Page IconTo Previous Page
To Previous Page IconTo Previous Page
Loading...
page 21/41
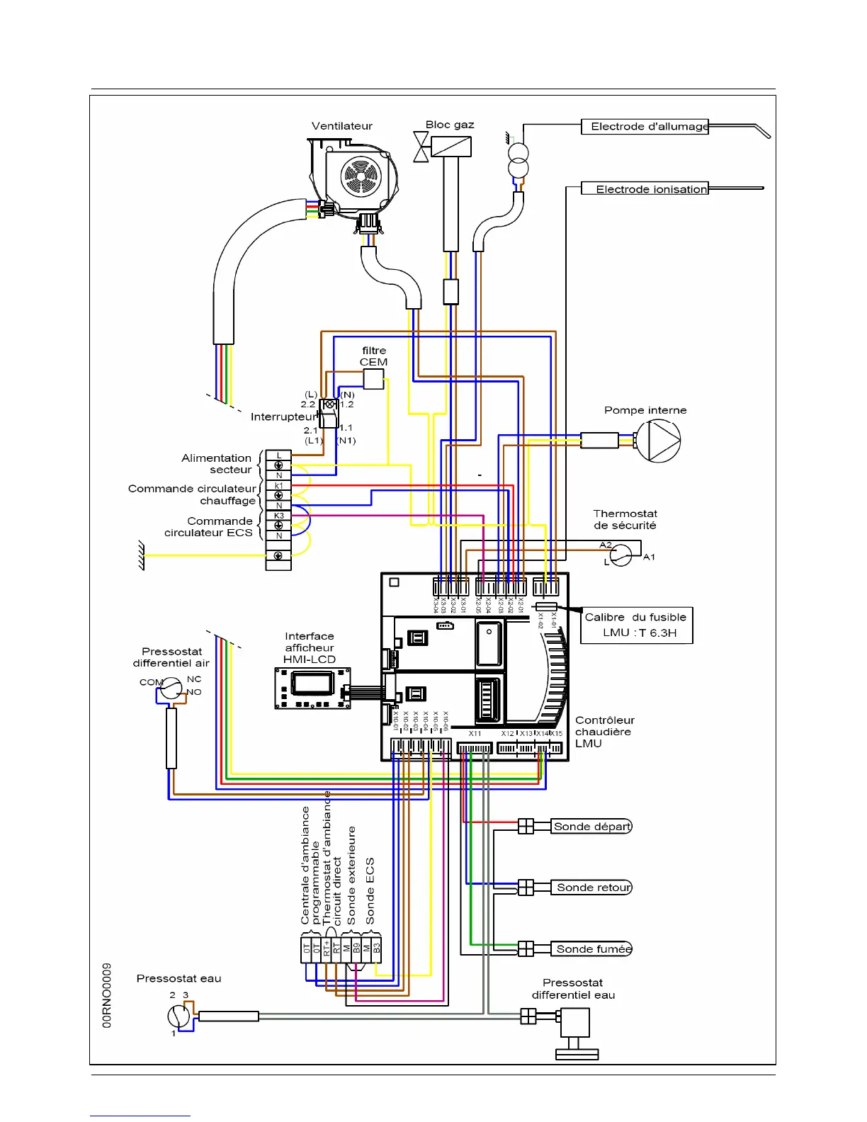
3.11. VF wiring connections

Related product manuals