EasyManua.ls Logo

Avid Technology SMARTCAL - Page 13

Avid Technology SMARTCAL
55 pages
Print Icon
To Next Page IconTo Next Page
To Next Page IconTo Next Page
To Previous Page IconTo Previous Page
To Previous Page IconTo Previous Page
Loading...
CRANECO.
280N.MIDLANDAVE.,STE258,SADDLEBROOK,NJ07663WWW.AVIDCONTROLS.COM
12/17/12 TECH-440/D.W.O. 23135 Page 13 of 55
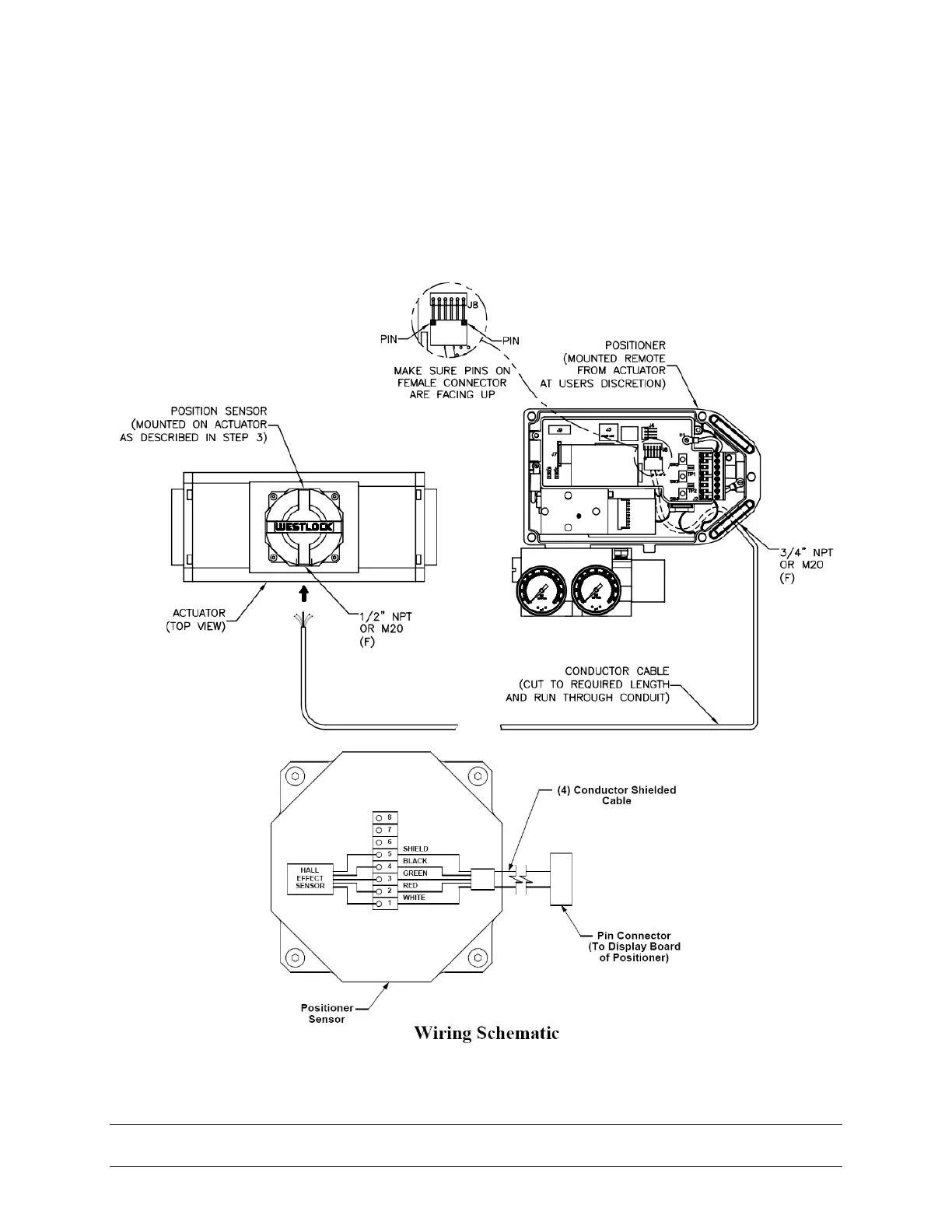
Step 4. Mount positioner at a remote location.
Step 5. Remove the electronic canister cover by unscrewing (2) mounting screws.
(Appendix B: Procedure to Remove Electronics Cover and Electronic Canister)
Step 6. If necessary cut remote cable to required length, making sure to cut end opposite
female connector. Wire the positioner sensor back to the positioner using the cable
provided and replace cover. (See Figure 3-4).
Figure 3-4

Table of Contents

Related product manuals