EasyManua.ls Logo

Bandit 2550 - Hydraulic Diagrams; 2550 Manual; Swing Out Controls Hydraulic Diagram

Bandit 2550
98 pages
Print Icon
To Next Page IconTo Next Page
To Next Page IconTo Next Page
To Previous Page IconTo Previous Page
To Previous Page IconTo Previous Page
Loading...
Bandit
86
Copyright 4/21
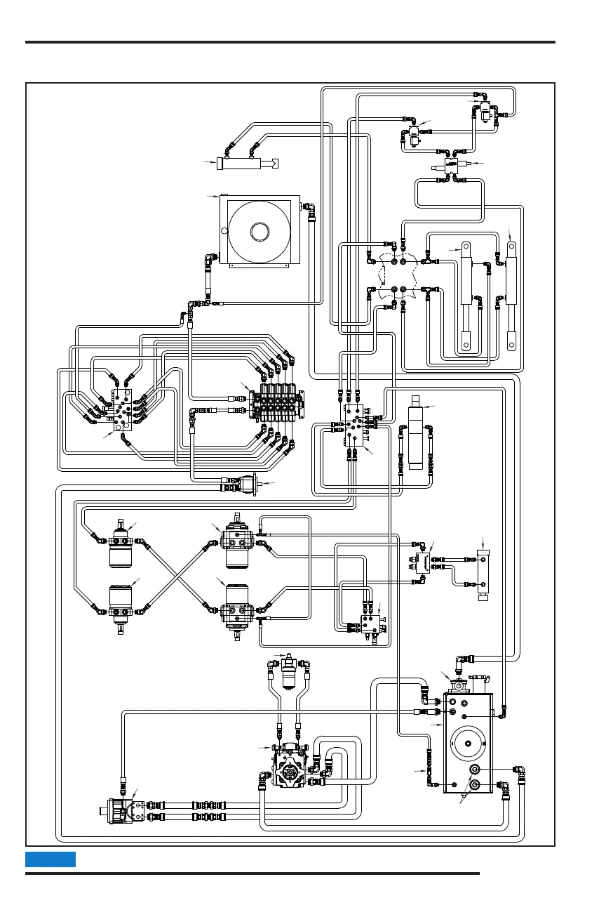
MODELS 2550/2550T
2550 - MANUAL / SWING OUT CONTROLS
Parts may not be exactly as shown.NOTICE
HYDRAULIC DIAGRAM
14
16
17
18
9
12
12
13
6
5
4
1
2
3
7
13
10
10
10
33
18
16
11
15
20
19

Related product manuals