EasyManua.ls Logo

Baoli CPD30J - Electric System Components

Default Icon
124 pages
Print Icon
To Next Page IconTo Next Page
To Next Page IconTo Next Page
To Previous Page IconTo Previous Page
To Previous Page IconTo Previous Page
Loading...
51
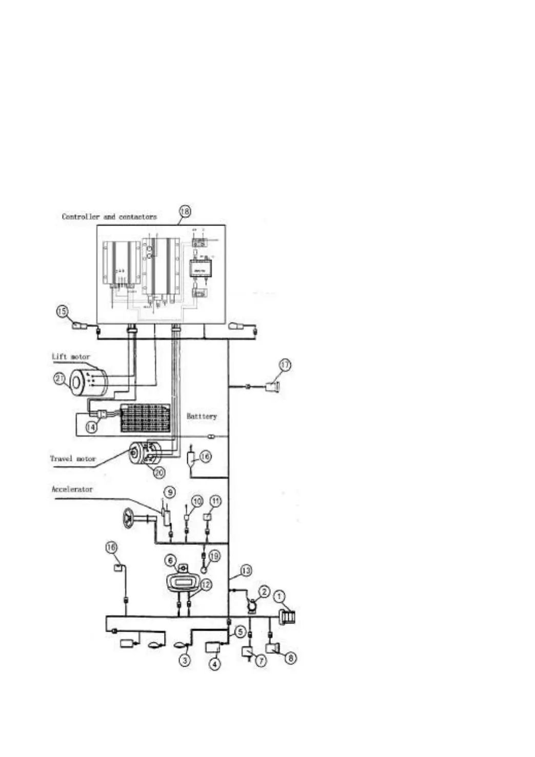
4. Electric system
4.1 General description
The electric system is composed of battery, drive motor, lift motor, multifunctional
controller system, control switch, LCD combined instrument and lamps etc.
The construction and principle of electric system is referred to:
Electric forklift truck with DC motor (Fig.4-1, Fig.4-2, Fig.4-3).
Electric forklift truck with AC motor (Fig.4-4, Fig.4-5).
1. Fuse box
2. Horn
3. Head lamp
4. Front combination lamp
5. Harness, front overhead guard
6. Dashboard assy
7. Hand brake switch
8. Flasher unit
9. Direction switch
10. Turn lamp switch
11. Brake lamp switch
12. Harness, dashboard
13. Harness, meter
14. Battery socket assy
15. Rear combination lamp
16. Lift switch
17. Back buzzer
18. Separately excited controller
19. Foot horn switch
20. Travel motor
21. Lift motor
21. Lift motor
Fig.4-1 Construction of electric system (DC)

Table of Contents

Related product manuals