EasyManua.ls Logo

Beckett CF375 - Start-up Preparation and Safety; Professional Installation Required; Secure Service Access Covers; Start-up Checklist

Beckett CF375
20 pages
Print Icon
To Next Page IconTo Next Page
To Next Page IconTo Next Page
To Previous Page IconTo Previous Page
To Previous Page IconTo Previous Page
Loading...
15
CF375 Burner Manual
Prepare the Burner for
Start-up
Start-up checklist
Verify the following before attempting to start burner.
Combustion air supply and venting have been inspected
and veri ed to be free of obstructions and installed in
accordance with all applicable codes.
Oil nozzle has been selected correctly and securely
installed in the nozzle adapter.
Fuel unit by-pass plug has not been installed for one-
pipe oil system.
By-pass plug has been installed for two-pipe oil system.
Fuel connection to nozzle line assembly is secure.
Dimension Z has been set per the ‘Set Z Dimension’
instructions detailed earlier in this manual. The acorn
nut (Figure 8, item C) should never be loosened once
the Z dimension is initially set.
Fuel supply line is correctly installed, the oil tank is
suf ciently lled, and shut-off valves are open.
Burner is securely mounted in appliance, with pressure
ring plate and gasket installed for pressurized chamber
application.
Professional Installation
and Service Required
Incorrect installation and mishandling of start-up
could lead to equipment malfunction and result in
asphyxiation, explosion or re.
This burner must be installed and prepared for start-
up by a quali ed service technician who is trained
and experienced in commercial oil burner system
installation and operation.
Do not attempt to start the burner unless you are
fully quali ed.
Do not continue with this procedure until all items in
the “Prepare the burner for start-up” section have
been veri ed.
Carefully follow the wiring diagrams, control
instruction sheets, ame safeguard sequence
of operation, test procedures and all appliance
manufacturer’s directions that pertain to this
installation.
If any of these items are not clear or are unavailable,
call Beckett at 1-800-645-2876 for assistance.
y
y
y
y
y
Do Not Bypass Safety
Controls
Tampering with, or bypassing safety controls
could lead to equipment malfunction and result in
asphyxiation, explosion or re.
Safety controls are designed and installed to provide
protection.
Do not tamper with, or bypass any safety control.
If a safety control is not functioning properly, shut off all
main electrical power and fuel supply to the burner and
call a quali ed service agency immediately.
y
y
y
Keep Service Access
Covers Securely Installed
These covers must be securely in place to prevent
electrical shock, damage from external elements,
and protect against injury from moving parts.
All covers or service access plates must be in place
at all times except during maintenance and service.
This applies to all controls, panels, enclosures,
switches, and guards or any component with a cover
as part of its design.
y
y
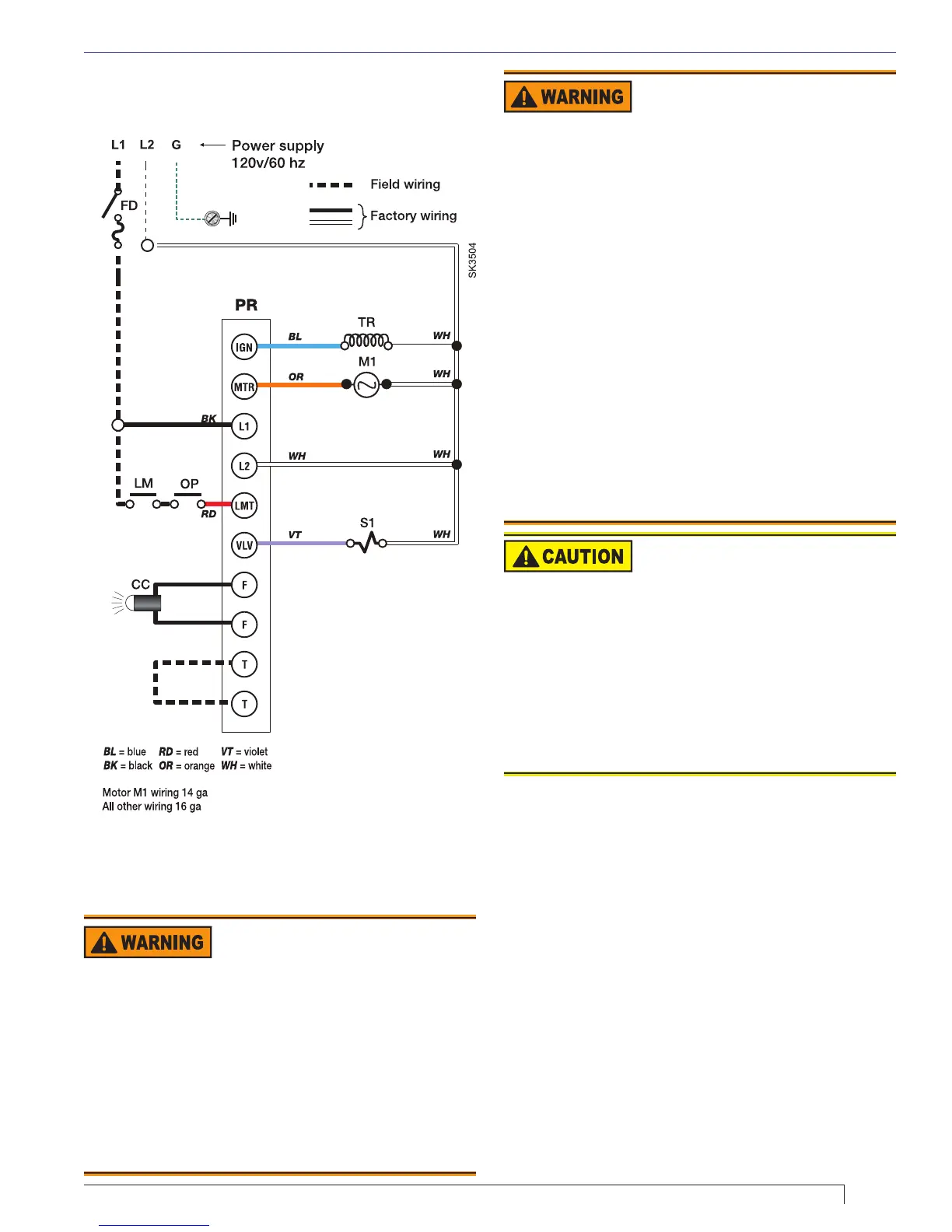
Section: Prepare the Burner for Start-up
Typical Burner Wiring - R7184P Control.
Figure 14 - Wiring for the R7184P
Legend
FD
Fused disconnect
LM
Limit controls
OP
Operating controls
PR
Oil primary control
CC
Flame sensor, CAD cell type
TR
Ignition transformer
M1
Burner motor
S1
Oil valve
T-T
24-volt thermostat
F-F
Flame sensor terminals

Related product manuals