EasyManua.ls Logo

Bennett T-75 - Inlet and Mounting Dimensions; Meter Flange Outlet Option

Bennett T-75
26 pages
Print Icon
To Next Page IconTo Next Page
To Next Page IconTo Next Page
To Previous Page IconTo Previous Page
To Previous Page IconTo Previous Page
Loading...
Bennett T75 Operation, Service, & Parts Manual Product Introduction
10
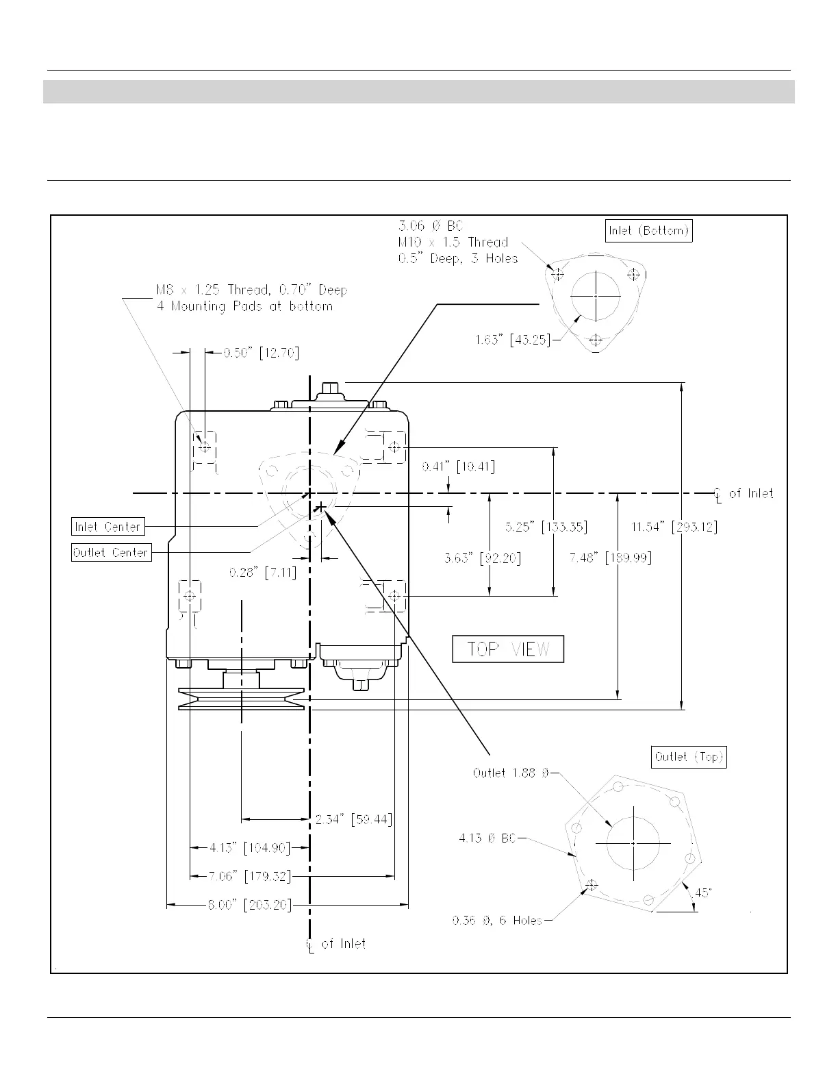
INLET & MOUNTING DIMENSIONS
When installing units that contain a high alcohol product (e.g. E100). Confirm that the plumbing is designed to handle an alternative fuel. For multi-
hose units, piping must align with the footprint.
Alternative fuels, such as E25, E85, and other ethanol blends, may require special piping materials or components. Consult the piping manufacturer
to determine if the piping material, fittings, and connectors are compatible with the alcohol-blended fluid being used.
METER FLANGE OUTLET OPTION
FIGURE 6