EasyManua.ls Logo

BKI LGF - Product Programming

Default Icon
56 pages
Print Icon
To Next Page IconTo Next Page
To Next Page IconTo Next Page
To Previous Page IconTo Previous Page
To Previous Page IconTo Previous Page
Loading...
Gas Pressure Fryer Operation
17
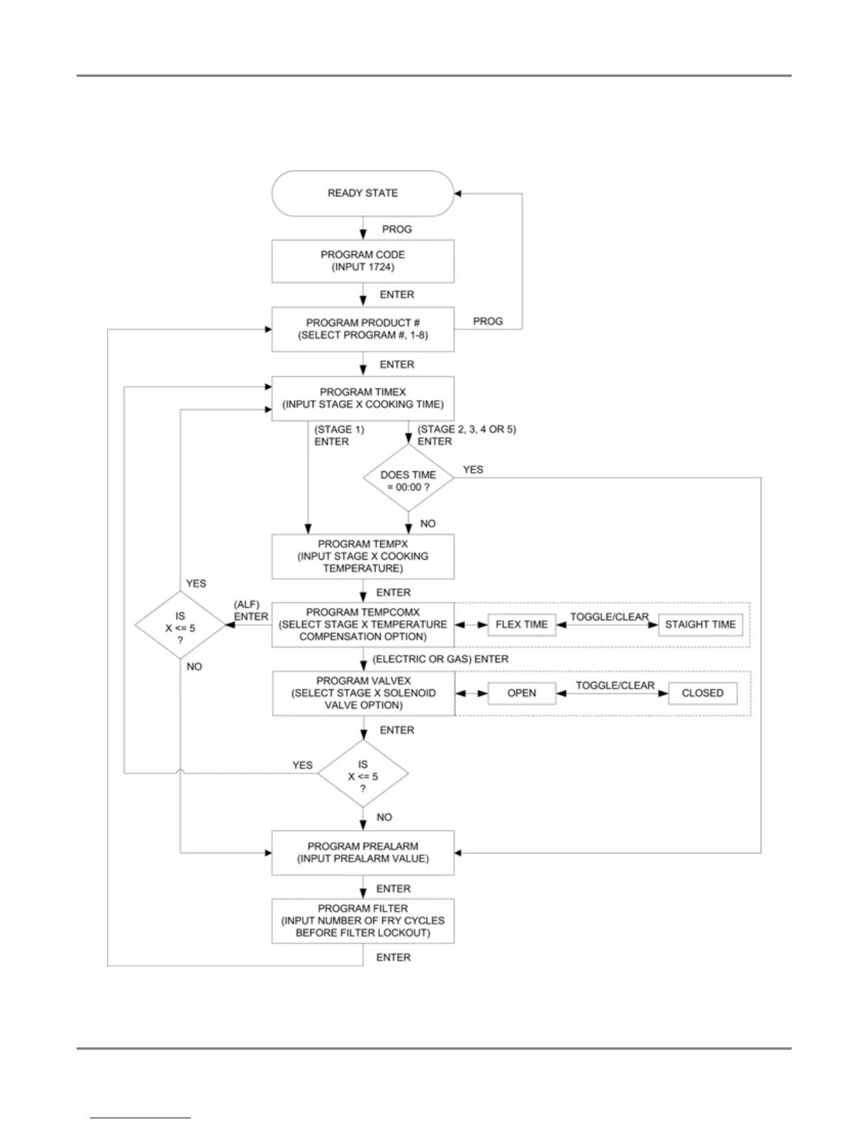
Product Programming
Use the following figure and table to set a maximum of eight product programs. The product programs must be
set before cooking can begin.
Figure 2. Product Programming Sequence

Other manuals for BKI LGF

Related product manuals