EasyManua.ls Logo

Blanco 4L EU - Page 109

Blanco 4L EU
Print Icon
To Next Page IconTo Next Page
To Next Page IconTo Next Page
To Previous Page IconTo Previous Page
To Previous Page IconTo Previous Page
Loading...
109
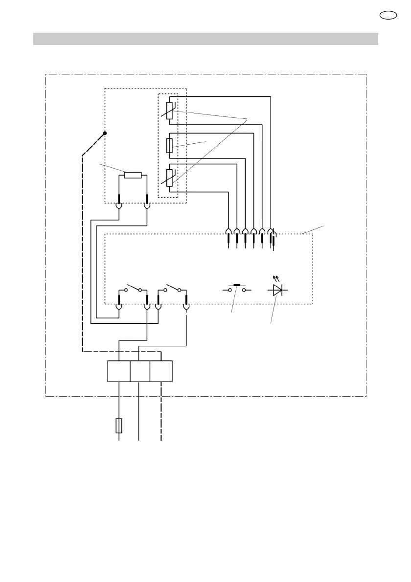
䂔㾐ᇬ㔳䚕✛≬␊
 䟄恾⦍
1
2
3
4
5
6
L N
PE
䂸ㄵ棟Ⓟ⣷
䂸ㄵ↯㎮⣷
┯䍼⏒ↅ
䟄⷟孔函
㝜⇫孔函
/('㖖䯉䋾
ZN

Table of Contents

Related product manuals