EasyManua.ls Logo

Blanco 4L EU - Schema Elettrico

Blanco 4L EU
Print Icon
To Next Page IconTo Next Page
To Next Page IconTo Next Page
To Previous Page IconTo Previous Page
To Previous Page IconTo Previous Page
Loading...
61
PULIZIA, CURA E MANUTENZIONE
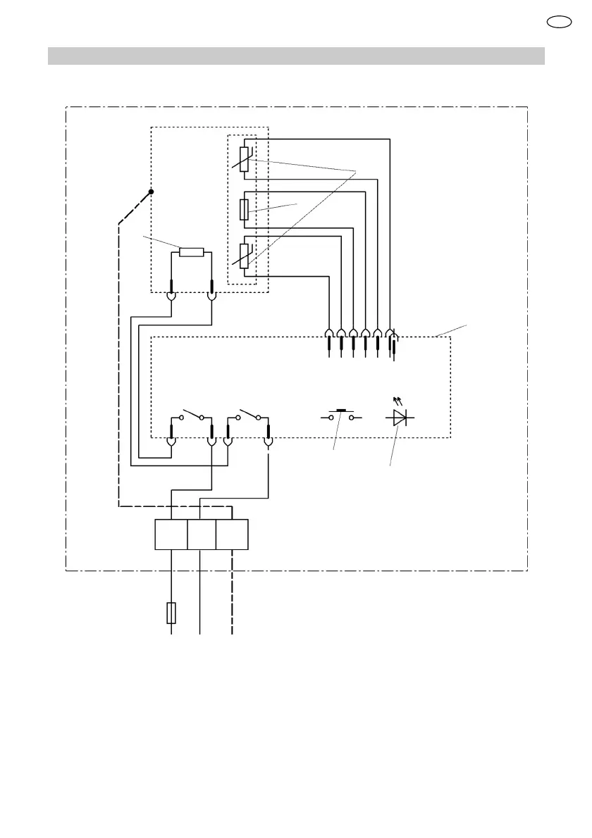
13.2 Schema elettrico
1
2
3
4
5
6
L N
PE
1 Limitatore della temperatura
2 Sonda termica
3 Elemento riscaldate
4 Elettronica
5 Elemento di comando
6 Indicatore a LED
IT

Table of Contents

Related product manuals