EasyManua.ls Logo

Blanco 4L EU - Schemat Połączeń Elektrycznych

Blanco 4L EU
Print Icon
To Next Page IconTo Next Page
To Next Page IconTo Next Page
To Previous Page IconTo Previous Page
To Previous Page IconTo Previous Page
Loading...
73
CZYSZCZENIE, PIELĘGNACJA, KONSERWACJA
13.2 Czas nagrzewania
1
2
3
4
5
6
L N
PE
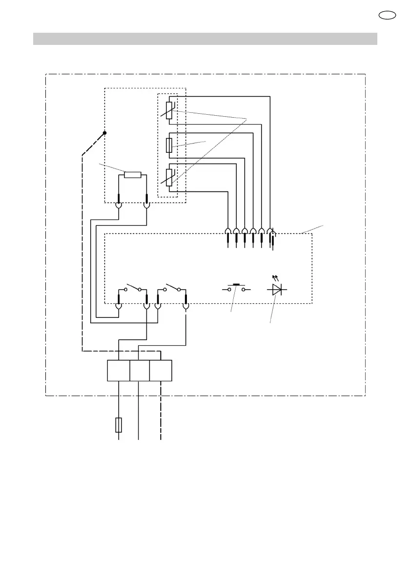
1 Ogranicznik temperatury
2 Czujnik temperatury
3 Element grzejny
4 Elektronika
5 Obsługa
6 Wskaźnik LED
PL

Table of Contents

Related product manuals