EasyManua.ls Logo

Blanco 4L EU - Electric Circuit Diagram

Blanco 4L EU
Print Icon
To Next Page IconTo Next Page
To Next Page IconTo Next Page
To Previous Page IconTo Previous Page
To Previous Page IconTo Previous Page
Loading...
25
CLEANING, CARE, MAINTENANCE
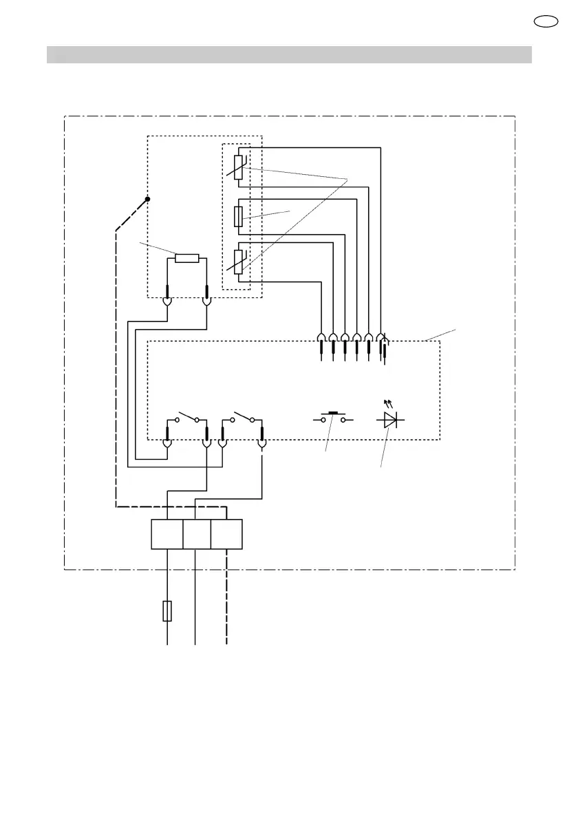
13.2 Electric circuit diagram
1
2
3
4
5
6
L N
PE
1 Temperature limiter
2 Temperature sensor
3 Heating element
4 Electronics
5 Operation
6 LED display
EN

Table of Contents

Related product manuals