EasyManua.ls Logo

Blanco 4L EU - Elektroschaltplan

Blanco 4L EU
Print Icon
To Next Page IconTo Next Page
To Next Page IconTo Next Page
To Previous Page IconTo Previous Page
To Previous Page IconTo Previous Page
Loading...
13
REINIGUNG, PFLEGE, WARTUNG
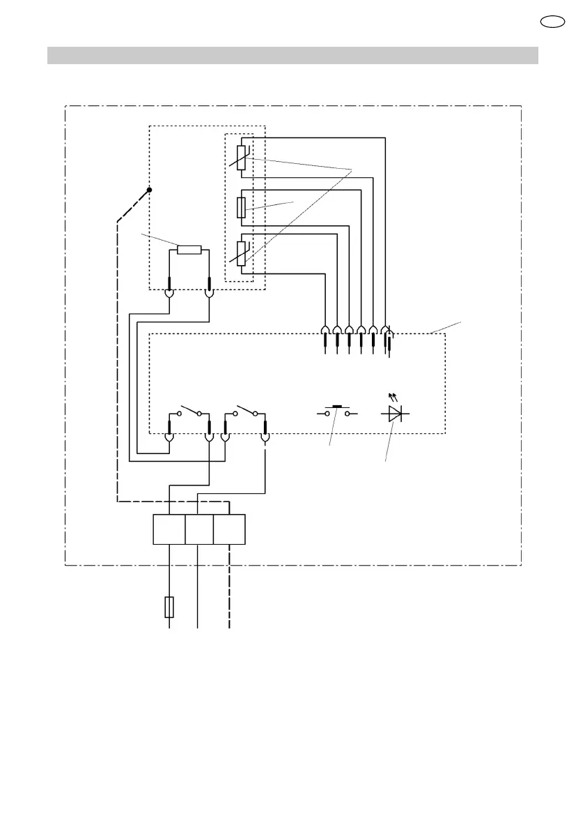
13.2 Elektroschaltplan
1
2
3
4
5
6
L N
PE
1 Temperaturbegrenzer
2 Temperaturfühler
3 Heizelement
4 Elektronik
5 Bedienung
6 LED Anzeige
DE

Table of Contents

Related product manuals