EasyManua.ls Logo

Blanco 4L EU - Schéma Électrique

Blanco 4L EU
Print Icon
To Next Page IconTo Next Page
To Next Page IconTo Next Page
To Previous Page IconTo Previous Page
To Previous Page IconTo Previous Page
Loading...
37
NETTOYAGE, ENTRETIEN, MAINTENANCE
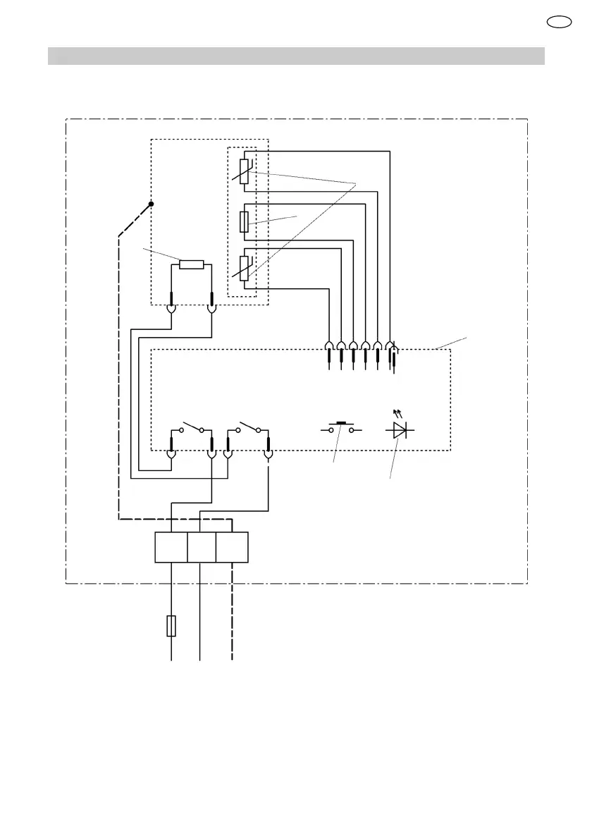
13.2 Schéma électrique
1
2
3
4
5
6
L N
PE
1 Limiteur de température
2 Capteur de température
3 Élément chauffant
4 Électronique
5 Commande
6 Afchage LED
FR

Table of Contents

Related product manuals