EasyManua.ls Logo

Blanco 4L EU - Esquema Eléctrico

Blanco 4L EU
Print Icon
To Next Page IconTo Next Page
To Next Page IconTo Next Page
To Previous Page IconTo Previous Page
To Previous Page IconTo Previous Page
Loading...
97
LIMPIEZA, CUIDADOS, MANTENIMIENTO
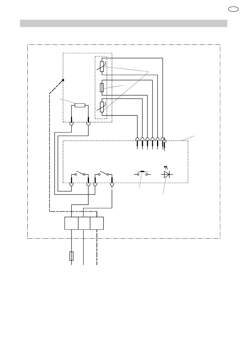
13.2 Esquema eléctrico
1
2
3
4
5
6
L N
PE
1 Limitador de temperatura
2 Sensor de temperatura
3 Elemento calentador
4 Sistema electrónico
5 Manejo
6 Indicación de LED
ES

Table of Contents

Related product manuals